EasyManua.ls Logo

Weber Expert Series - Schematic Pressure Air Supply Chip Table and Booster

Weber Expert Series
17 pages
Print Icon
To Previous Page IconTo Previous Page
To Previous Page IconTo Previous Page
Loading...
17 -
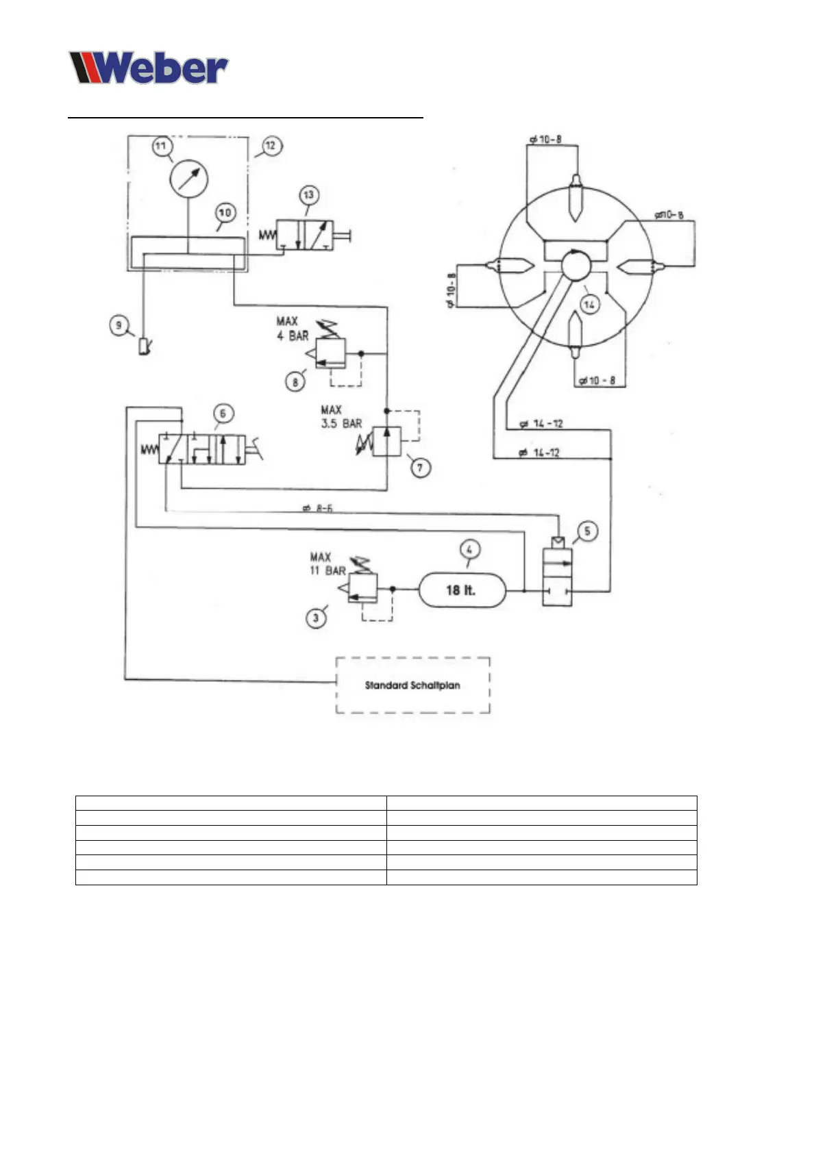
Compressed air circuit diagram - Clamping table and Booster
3 Overpressure safety valve
10 Separation
4 Air tank
11 Pressure gauge
5 Solenoid valve
12 Pump unit
6 Pedal valve
13 Breather valve
8 Overpressure safety valve
14 Compressed air rotary motor
9 Tyre filler