EasyManua.ls Logo

Weber Expert Series - Pressure Air Supply Schedule

Weber Expert Series
17 pages
Print Icon
To Next Page IconTo Next Page
To Next Page IconTo Next Page
To Previous Page IconTo Previous Page
To Previous Page IconTo Previous Page
Loading...
16 -
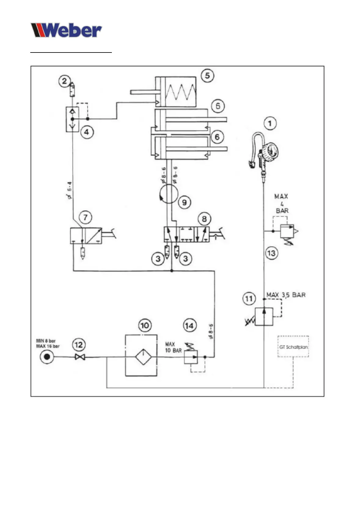
Compressed air circuit diagram