EasyManua.ls Logo

Weil-McLain WTGO - Page 26

Weil-McLain WTGO
44 pages
Print Icon
To Next Page IconTo Next Page
To Next Page IconTo Next Page
To Previous Page IconTo Previous Page
To Previous Page IconTo Previous Page
Loading...
Part number 550-141-825/1211
26
GOLD
WTGO
OIL-FIRED NATURAL DRAFT WATER BOILER — SERIES 3 — Boiler Manual
SERVICE TECHNICIAN ONLY — read and follow completely.
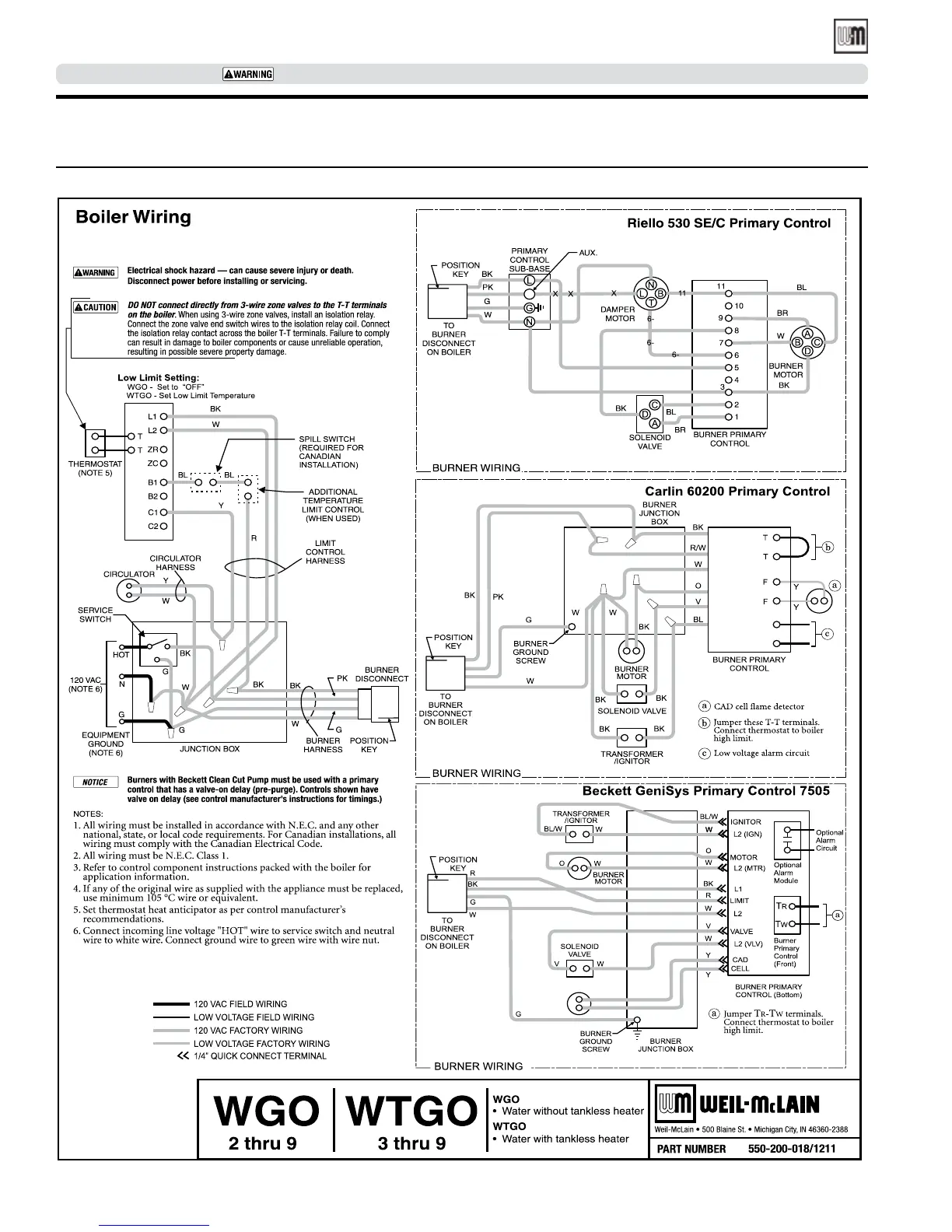
Connect wiring (continued)
Figure 18 Wiring diagram

Table of Contents

Related product manuals