EasyManua.ls Logo

Westerbeke Vire 7 - Page 15

Westerbeke Vire 7
43 pages
Print Icon
To Next Page IconTo Next Page
To Next Page IconTo Next Page
To Previous Page IconTo Previous Page
To Previous Page IconTo Previous Page
Loading...
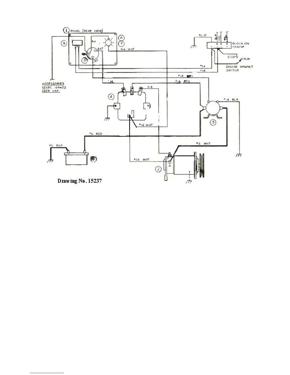
Figure 5 - Electrical Wiring

Related product manuals