EasyManua.ls Logo

Whirlpool GHW9250ML0 - Wiring Diagram; Schéma de Câblage

Whirlpool GHW9250ML0
8 pages
Print Icon
To Next Page IconTo Next Page
To Next Page IconTo Next Page
To Previous Page IconTo Previous Page
To Previous Page IconTo Previous Page
Loading...
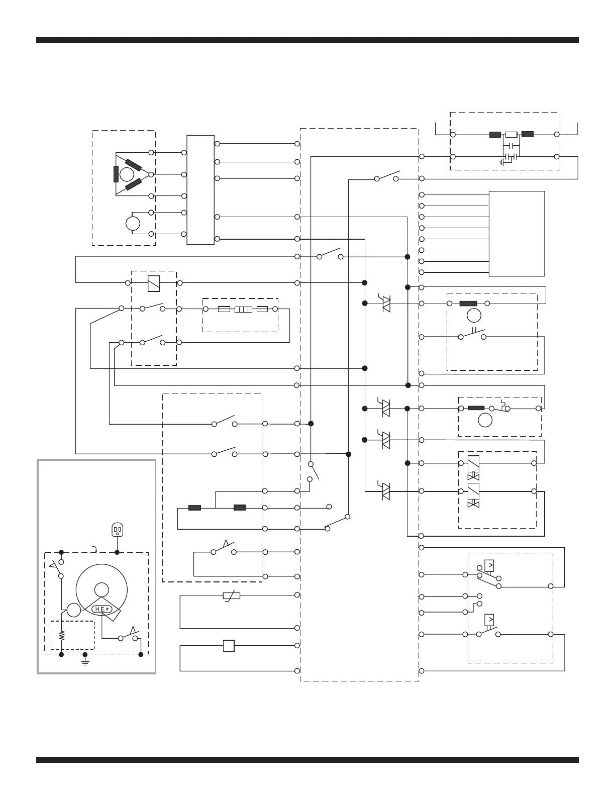
FOR SERVICE TECHNICIAN ONLY - DO NOT REMOVE OR DESTROY POUR LE TECHNICIEN SEULEMENT - NE PAS ENLEVER NI DÉTRUIRE
PART NO. 4619 702 0653 1 REV. A / 8181790 REV. A PAGE 7 PIÈCE N
o
4619 702 0653 1 RÉV. A / 8181790 RÉV. A
T
M
DRIVE MOTOR
MOTOR CONTROL UNIT (MCU)
Module de commande du moteur
U
GND
M13.3
M13.2
M13.1
MS2.2
MS2.1
HE2.1
HE2.2
DLS5.1
DLS5.4
DLS5.5
DLS5.2
DL3.2
DL3.3
DL3.1
DS3.3
DS3.1
TH2.1
TH2.2
FM3.1
FM3.3
7
5
2
3
1
9
8
8
24
14
b
23
13
IN/OUT
Vcc
1
2
3
4
5
V
W
T
T
INTERFERENCE FILTER
Filtre pour interférences
N
IF2.1
IF2.1
OA8.1
OA8.2
OA8.3
OA8.4
OA8.5
OA8.6
OA8.7
OA8.8
Di6.1
Di6.3
Di6.5
Di6.6
DP2.1
DP2.2
VCH7.1
VCH7.3
VCH7.5
VCH7.7
PR6.4
22
24
26
11
14
21
PR6.6
PR6.5
PR6.3
PR6.2
PR6.1
N
L
L
N
L1
TOUCHPAD/LED
ASSEMBLY
Clavier DEL
DETERGENT DISPENSER
Distributeur de détergent
DISPENSER MOTOR
Moteur (Distributeur)
DISPENSER SWITCH
Contacteur (Distributeur)
M
HEATING ELEMENT
*
RELAY
**
INLET VALVES
COLD VALVE
Électrovanne-
eau froide
HOT VALVE
PRESSURE SWITCH
Contacteur manométrique
WATER LEVEL
Niveau d’eau
FOAM LEVEL
p
FLOWMETER
Débitmètre
TEMPERATURE SENSOR
Capteur de température
DOOR SWITCH
LOCK
UNLOCK
DOOR LOCK/SWITCH ASSEMBLY
MAIN SWITCH
Commutateur principal
MAIN SWITCH
DRAIN PUMP
p
Niveau de moussage
Électrovanne-
eau chaude
Électrovannes (entrées)
M
Pompe de vidange
Moteur d’entraînement
Élément chauffant
*
Terre/Masse
Entrée/Sortie
Relais
**
CENTRAL CONTROL UNIT (CCU)
Module de commande central
Ensemble contacteur/verrou de porte
Contacteur de la porte
Verrouillage
Déverrouillage
Commutateur principal
GROUNDING DIAGRAM
Schéma de la mise à la terre
MCU
REAR
Derrière
FRONT
A
vant
S1
S2
2M OHM
S1 = GND SWITCH - FRONT
S2 = GND SWITCH - REAR
POWER CORD
CABINET
M
HUB
S1 = Contacteur de la terre, avant
S2 = Contacteur de lat terre, derrière
*
L’élément chauffant n’est pas présent dans tous les modèles.
*
HEATING ELEMENT NOT PRESENT ON ALL MODELS.
Cordon d’alimentation
Module de
commande
du moteur
**
RELAY NOT PRESENT ON ALL MODELS.
**
Le relais n’est pas présent dans tous les modèles.
WIRING DIAGRAM SCHÉMA DE CÂBLAGE

Related product manuals