EasyManua.ls Logo

Wigam EasyRec-2R - Hydraulic Diagram

Default Icon
20 pages
Print Icon
To Next Page IconTo Next Page
To Next Page IconTo Next Page
To Previous Page IconTo Previous Page
To Previous Page IconTo Previous Page
Loading...
EASYREC 1R-2R ENGLISH
4
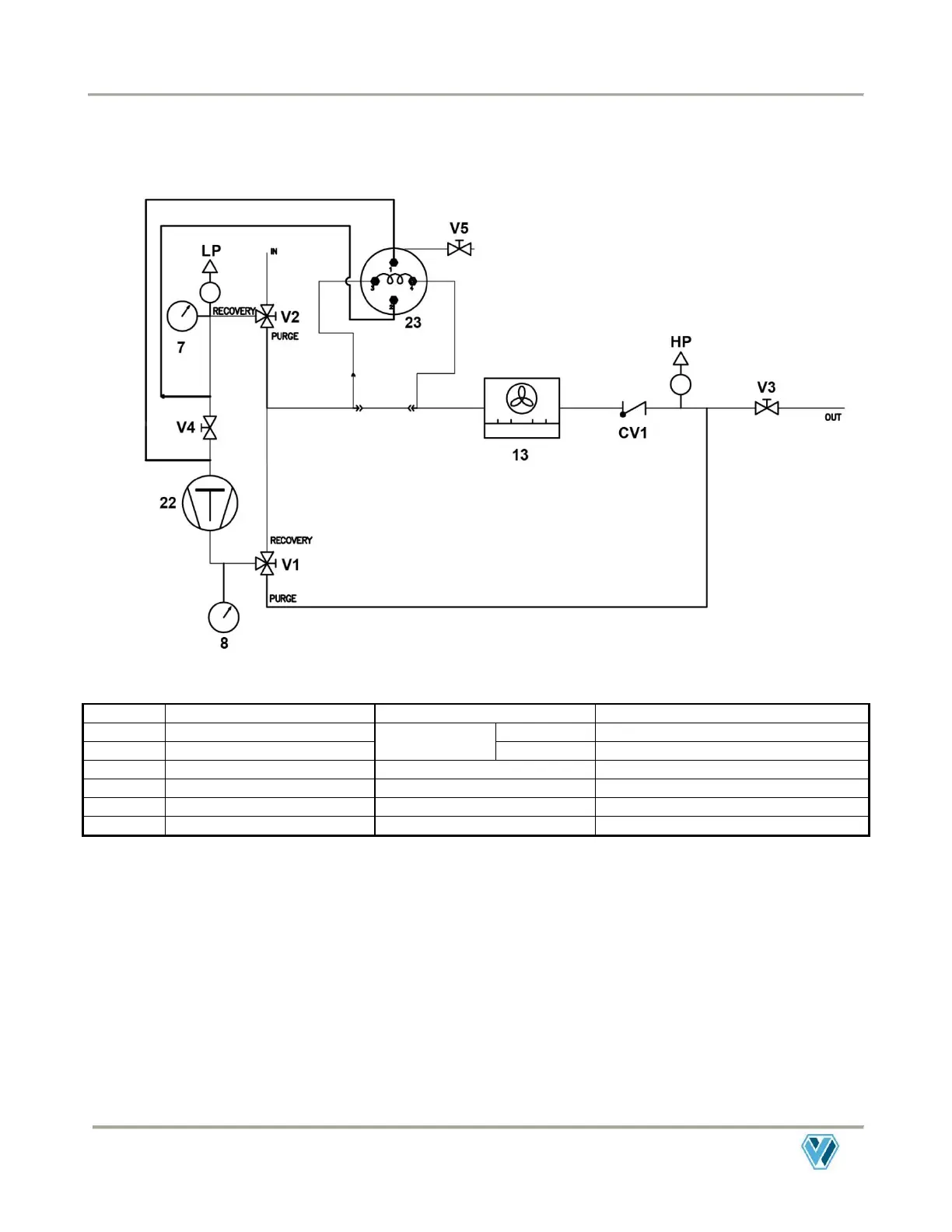
Hydraulic diagram
7
Suction pressure gauge
LP
Pressure/vacuum switch
8
Delivery pressure gauge
INPUT VALVE
V1
Valve on low pressure line
13
Condenser
V2
Valve to regulate purge
22
Compressor
OUTPUT VALVE (V3)
Valve on high pressure line
23
Oil distiller
V4
Valve to select Recovery/Recycling
CV1
Check valve on delivery line
V5
Oil drain valve
HP
Safety pressure switch

Related product manuals