EasyManua.ls Logo

Worcester 24I RSF - Page 10

Worcester 24I RSF
36 pages
Print Icon
To Next Page IconTo Next Page
To Next Page IconTo Next Page
To Previous Page IconTo Previous Page
To Previous Page IconTo Previous Page
Loading...
Supplied By www.heating spares.co Tel. 0161 620 6677
10
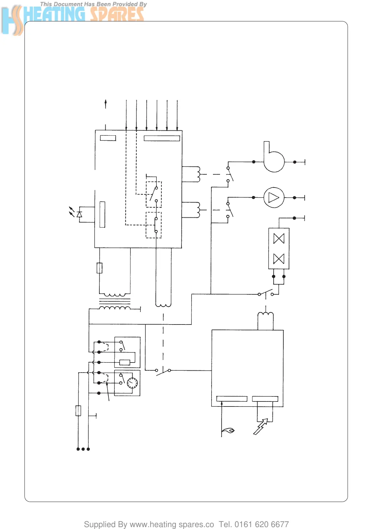
Fig. 9. Functional flow diagram.
F1 2ATHRC
F2 1.25AT
Optional links
SparkFlame sense
Outputs Inputs
Mains
indicator
Modulating
valve
Overheat stat
X6 Pins 8 & 9
X6 Pins 15 & 16
X6 Pins 5,6 & 7
X6 Pins 1 & 2
X6 Pins 19 & 20
X6 Pins 3 & 4
Flow signal
CH temp. sensor
DHW temp. sensor
CH control POT
Air pressure switch
MAINS
PROGRAMMER/CLOCK
FULL SEQUENCE
CONTROLLER
GAS VALVE
LOW VOLTAGE
ELECTRONICS
(Microcontroller)
ROOM STAT
X1
X2
321
1
2
3
4
6
5
RL1
X3 Pin 1 X3 Pin 2
X4 Pin 3
X5 Pin 3
X5 Pin 2X5 Pin 1
X4 Pin 1
FAN
PUMP
RL3
RL4
N
N
N
N
L

Related product manuals