EasyManua.ls Logo

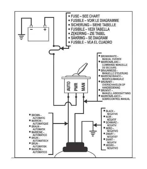
Xylem Rule 27SA - Wiring Diagram and Fuse Information; Fuse Chart Reference; Wire Color Coding

Xylem Rule 27SA
44 pages
Print Icon
To Next Page IconTo Next Page
To Next Page IconTo Next Page
To Previous Page IconTo Previous Page
To Previous Page IconTo Previous Page
Loading...
12

Related product manuals