EasyManua.ls Logo

Yamaha MX825V-EFI - Equipment Information

Yamaha MX825V-EFI
59 pages
Print Icon
To Next Page IconTo Next Page
To Next Page IconTo Next Page
To Previous Page IconTo Previous Page
To Previous Page IconTo Previous Page
Loading...
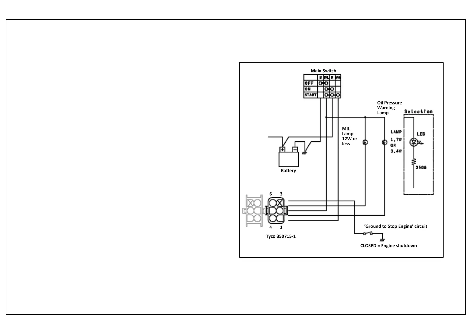
SERVICE TIP
Model : MX825V-EFI
22
The equipment manufacturer supplies the following components,
including wiring and connectors as needed:
1. Battery
2. Main Switch
3. MIL lamp
4. Oil Pressure Warning lamp
5. Ground to Stop Engine’ circuit
(e.g., seat switch or rollover
switch, etc.)
6. Male-side multi-connector to connect to engine harness
(TE Connectivity* 350715-1), and terminals
(TE Connectivity* 350547-1)
Multi-connector Key:
(Wire color codes may vary by manufacturer.)
1. MIL Brown wire, ground for the MIL lamp circuit
2. Engine Stop White - ground ignition to stop engine
3. Not used
4. Starter Brown/Green energizes the starter motor
solenoid
5. Oil Pressure Warning - ground for the Oil Pressure Warning
light circuit
6. Ignition (key on) Red/Blue battery voltage to ECU and
other 12V components
* Previously known as Tyco.
Wiring Schematic Equipment Information

Related product manuals