EasyManua.ls Logo

A.O. Smith dve-80 - Surface Mount Thermostats

A.O. Smith dve-80
76 pages
Print Icon
To Next Page IconTo Next Page
To Next Page IconTo Next Page
To Previous Page IconTo Previous Page
To Previous Page IconTo Previous Page
Loading...
OPERATION & SERVICE
Servicing should only be performed by a Qualified Service Agent
18
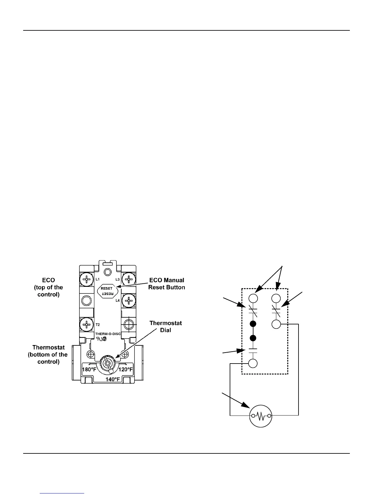
SURFACE MOUNT THERMOSTATS
The Surface Mount Control Model water heaters covered in this manual have “separate”
thermostat/ECO (energy cut out) combination controls mounted to the surface of the storage
tank directly above the heating elements they control. IE: a water heater equipped with 9
heating elements will have 9 thermostat/ECO controls. These controls contain two bimetal
thermal switches that react to heat sensed from the surface of the water heaters storage
tank.
Thermostat: The thermostat portion of these controls is an automatic SPST (single pole
single throw) switch - see the Internal Wiring illustration below. As the tank (water)
temperature rises and falls each individual thermostat will de-energize (contact opens) and
energize (contact closes) one heating element according to its temperature setting. The
temperate setting is adjustable using the dial on the lower portion of the control. The
adjustable range is 120°F/49°C to 180°F/82°C. The factory default setting is 140°F/60°C.
ECO: The ECO portion of these controls is a manual reset DPDT (double pole double throw)
switch - see the Internal Wiring illustration below. The ECO is a high temperature limit switch
designed to protect against excessively high water temperatures that can be caused by
defective thermostats and grounded heating elements. The ECO temperature setting is non
adjustable and fixed at 200°F/93°C. If the ECO activates (contacts open) in response to
abnormally high temperatures the contacts will not close automatically, the ECO must be
manually reset by pressing the red button on the top of the control. The tank temperature
must cool to approximately 120°F/49°C before the ECO can be reset. When activated
(contacts open) the ECO will interrupt all power supplied to the thermostat portion of the
control and the heating element.
THERMOSTAT/ECO FRONT VIEW THERMOSTAT/ECO INTERNAL WIRING
L1 L3
L4
T2
Power Supply to
L1 and L3 Terminals
ECO DPDT
Contacts
ECO DPDT
Contacts
Thermostat SPST
Contacts
Heating Element

Table of Contents

Related product manuals