EasyManua.ls Logo

ACV Smart E 130 - Tank Used as Electric DHW Tank Only

ACV Smart E 130
36 pages
Print Icon
To Next Page IconTo Next Page
To Next Page IconTo Next Page
To Previous Page IconTo Previous Page
To Previous Page IconTo Previous Page
Loading...
SLE - SLE Plus: A1007847 - 661Y2100 • D
Installation
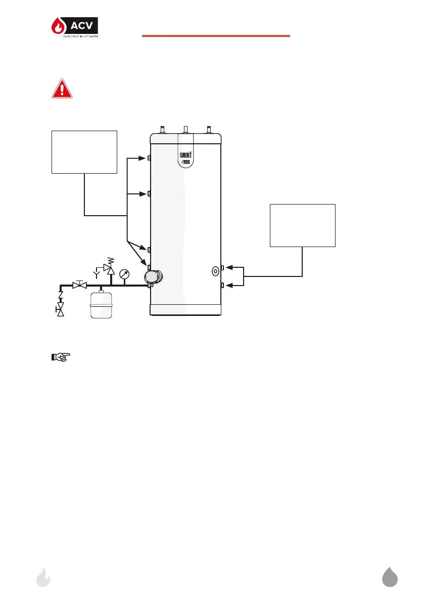
TANK USED AS ELECTRIC DHW TANK ONLY
Do not power the heating element if the outside tank is not filled
and bled.
1. System filling valve
2. Safety valve (set at 3 bar)
3. Expansion vessel
4. Isolation valve, heating system
5. Pressure gauge
Essential instruction for the correct operation of the installation
Connections must be carried out in accordance with applicable
standards and regulations.
EN
24
4
1
2
3
5
Plug all unused
connections
Plug all unused
connections

Related product manuals