EasyManua.ls Logo

Adexa DWASH50 - ELECTRIC DIAGRAM

Adexa DWASH50
17 pages
Print Icon
To Next Page IconTo Next Page
To Next Page IconTo Next Page
To Previous Page IconTo Previous Page
To Previous Page IconTo Previous Page
Loading...
10 / 17
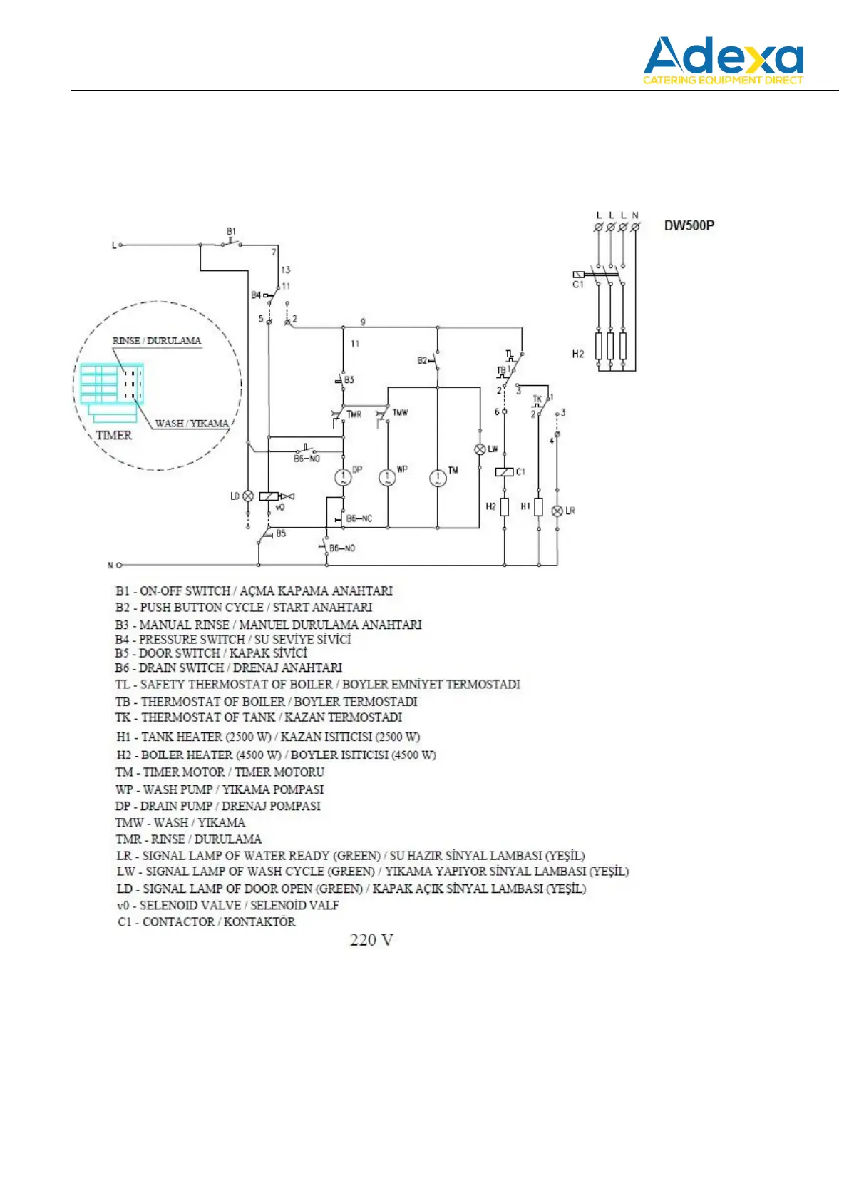
11. ELECTRIC DIAGRAM