EasyManua.ls Logo

AERMEC WMT21 - Detailed Wiring Schematics

AERMEC WMT21
Print Icon
To Next Page IconTo Next Page
To Next Page IconTo Next Page
To Previous Page IconTo Previous Page
To Previous Page IconTo Previous Page
Loading...
20
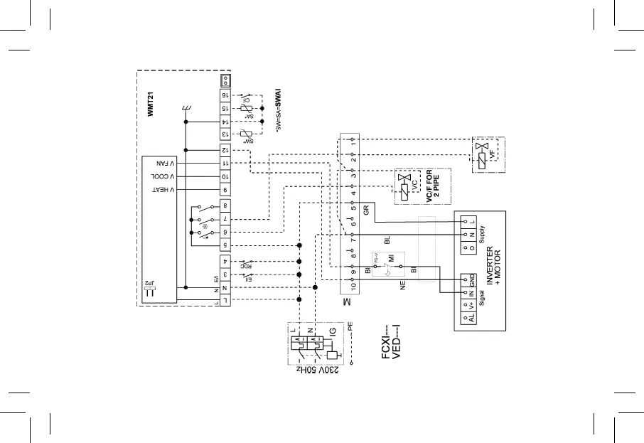
Fig. 16 - Abb. 16

Table of Contents

Related product manuals