Home
ANSI
Inverter
UL 458
Page 67
ANSI UL 458 - Page 67
138 pages
Manual
Save Page as PDF
To Next Page
To Next Page
To Previous Page
To Previous Page
Loading...
UL COPYRIGHTED MATERIAL
–
NOT AUTHORIZED FOR FURTHER REPRODUCTION OR
DISTRIBUTION WITHOUT PERMISSION FROM UL
This
is
generated
text
for
figtxt.
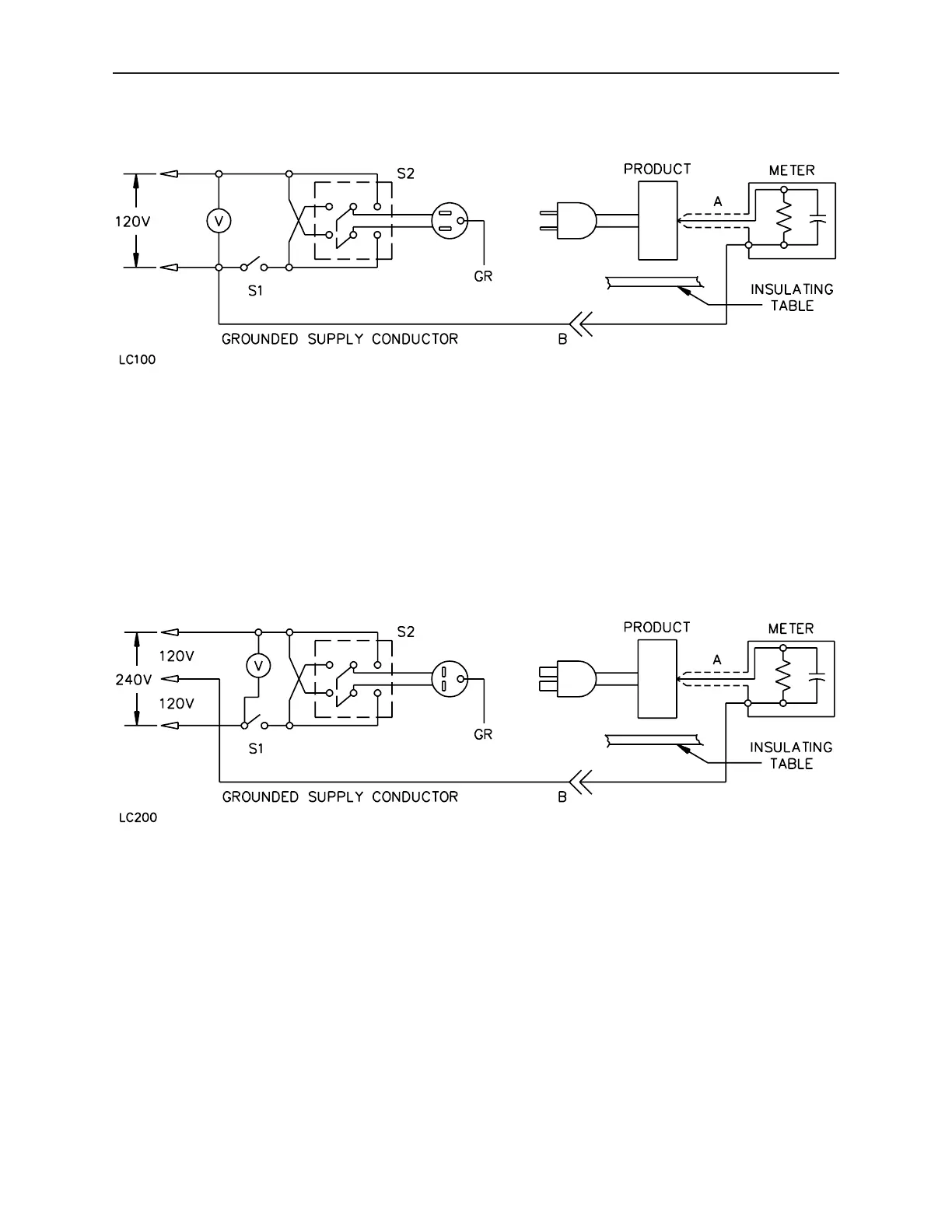
Figure
32.1
Leakage-current
measurement
circuit
OCTOBER
15,
2004
UL
458
47
66
68
Table of Contents
Main Page
Table of Contents
9
Introduction
15
Scope
15
Glossary
16
Components
20
General
20
Units of Measurement
20
Undated References
20
Part I - Power Converters and Inverters
21
Construction
21
General
21
Frame and Enclosure
21
Enclosures Used for Protected Environments
26
Atomized Water Test
26
Accessibility of Uninsulated Live Parts, Film-Coated Wire, and Moving Parts
27
General
27
User Servicing
29
Serviceman Servicing
30
Assembly
30
Protection against Corrosion
31
Supply Connections
31
Permanently-Connected Converters or Inverters
31
Cord Connection
35
Bushings
36
Low-Voltage Output Connections and Wiring
37
General
37
Cigarette Lighter Inputs
38
Secondary Circuits
38
Live Parts
41
Internal Wiring
42
General
42
Tubing
42
Protection of Wiring
43
Electrical Connections
43
Separation of Circuits
44
Barriers
45
Insulating Materials
47
Transformers
47
General
47
Coil Insulation
47
Resistors
50
Switches and Controllers
50
Overload-Protective Devices
50
General
50
Overcurrent-Overtemperature Protection
51
Fuses and Fuseholders
51
Receptacles
52
Inverter Output Circuits
52
Lampholders
53
Capacitors
53
Transient Voltage Surge Suppressors
53
Printed Wiring
53
Spacings
55
General
55
Insulation Barriers
60
Grounding
61
Bonding of Internal Parts
63
General
63
Bonding Conductor
65
General
65
Leakage Current Test
65
Power Input Test
69
Output Voltage Measurement Test
69
Capacitor Voltage Measurement Test
69
Output Voltage and Current Test
70
Temperature Test
70
Normal
70
Maximum Output Without Fan Operation
75
Zero Clearance
75
Maximum Overload Without Trip
76
External Surface Temperature Limits Test
76
Dielectric Voltage-Withstand Test
77
Induced Potential Test
78
Testing on Transformer Insulating Materials
78
Strain Relief Test
78
Overload Test
79
Overcurrent Protection Calibration Test
81
Ground-Fault Circuit-Interrupter Evaluation Test for Power Inverters
81
Battery Charger Overcharge Test
82
Abnormal Operation Test
82
General
82
Output Short-Circuit
84
Switch Position
85
Component Malfunction
85
Rectifier and Capacitor Short-Circuit Test
85
Vibration Test
85
Surge Protectors
87
Specific Value Overload
87
Blanketing Test
88
Flanged Bobbin Transformer Abnormal Test
88
Blocked Fan
90
Evaluation of Reduced Spacings on Printed Wiring Boards
90
General
90
Dielectric Voltage-Withstand Test
90
Shorted Trace Test
91
Burnout Test
91
General
91
Grounding Continuity Test
99
Rating
99
General
99
Marking
100
Details
100
Instruction Manual
105
Part II - Power-Converter Systems
105
General
105
Construction
105
Frame and Enclosure
105
Power-Supply Assembly
106
Supply and Output Connections
106
Overcurrent Protection
108
Transfer Switches
109
Spacings
109
Performance
110
Temperature Test
110
Marking
110
Details
110
Supplement Sa - Marine Power Converters/Inverters and Power Converter
111
Inverter Systems
111
Introduction
111
SA1 Scope
111
SA2 Glossary
111
Construction
111
SA3 General
111
SA4 Frame and Enclosure
112
SA4.1 General
112
SA4.2 Enclosures for Open Cockpit or Weatherdeck Mounting
112
SA5 Protection against Corrosion
113
SA6 Supply Connections
114
SA7 Internal Wiring and Grounding
115
SA8 Battery Connections
115
SA9 Ignition Protection
115
SA10 Receptacles
116
SA11 Arcing Parts
116
SA12 Electrical Components
116
Performance
116
SA13 General
116
SA13A Water Spray Test
116
SA13B Drip Test
120
SA14 Leakage Current, Insulation Resistance, and Dielectric Voltage-Withstand (Repeated) .SA10
120
SA15 Salt Spray Corrosion Test
121
SA16 Output Voltage Control
121
SA17 Electrolyte Conditioning
122
SA18 Battery Discharge
122
SA19 Vibration
122
SA20 Shock
124
SA21 Ignition Protection
124
SA22 Metallic Coating Thickness
125
SA23 Accelerated Aging of Gaskets, Sealing Compounds and Adhesives
127
SA24 Label Adhesion
129
SA25 Details
129
Instructions
130
SA26 Instruction Manual
130
SA27 Important Safety Instructions
131
SA28 Assembly Instructions
135
SA29 Operating Instructions
135
SA30 Maintenance Instructions
136