EasyManua.ls Logo

Aros Flexus FM Series - Page 25

Aros Flexus FM Series
51 pages
Print Icon
To Next Page IconTo Next Page
To Next Page IconTo Next Page
To Previous Page IconTo Previous Page
To Previous Page IconTo Previous Page
Loading...
- 76 -
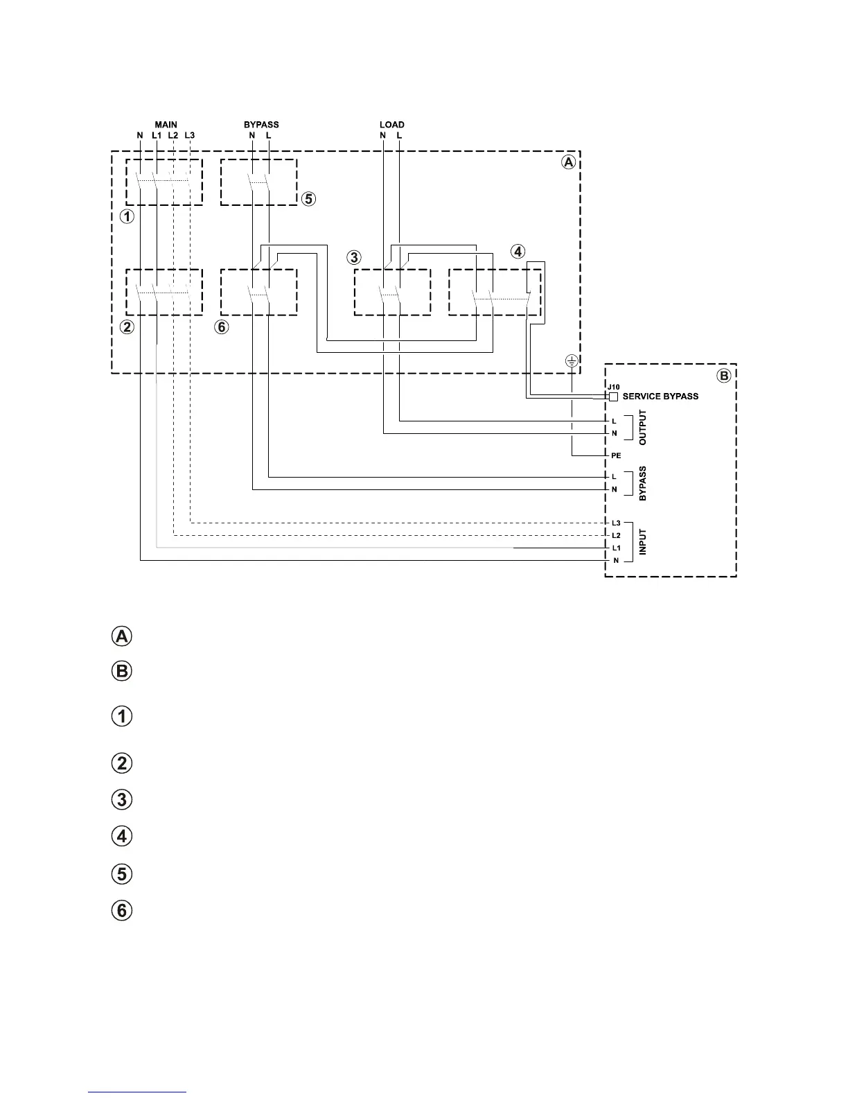
DIAGRAM SHOWING REMOTE INSTALLATION OF THE MAINTENANCE BYPASS ON THE THREE PHASE –
SINGLE PHASE MODEL WITH SEPARATE BYPASS
Peripheral electric control panel
UPS internal connections
LINE switch: magneto-thermal switch compliant with the indications given in the “External Protection
Devices” section.
NOTE: For installation with single phase input, use a bi-polar magneto-thermal switch
INPUT switch: switch compliant with the indications given in the “UPS Internal Protections” section.
NOTE: For installation with single phase input, use a bi-polar disconnecting switch
OUTPUT switch: switch compliant with the indications given in the “UPS Internal Protections” section.
SERVICE BYPASS switch: disconnecting switch compliant with the indications given in the “UPS Internal
Protections” section, complete with auxiliary contact that is normally closed
LINE BYPASS switch: magneto-thermal switch compliant with the indications given in the “UPS External
protection devices” section
BYPASS INPUT switch: switch compliant with the indications given in “UPS Internal Protections” section

Table of Contents

Related product manuals