EasyManua.ls Logo

Astralpool VRAC III Basic Series - Page 74

Astralpool VRAC III Basic Series
104 pages
Print Icon
To Next Page IconTo Next Page
To Next Page IconTo Next Page
To Previous Page IconTo Previous Page
To Previous Page IconTo Previous Page
Loading...
74
DEUTSCH
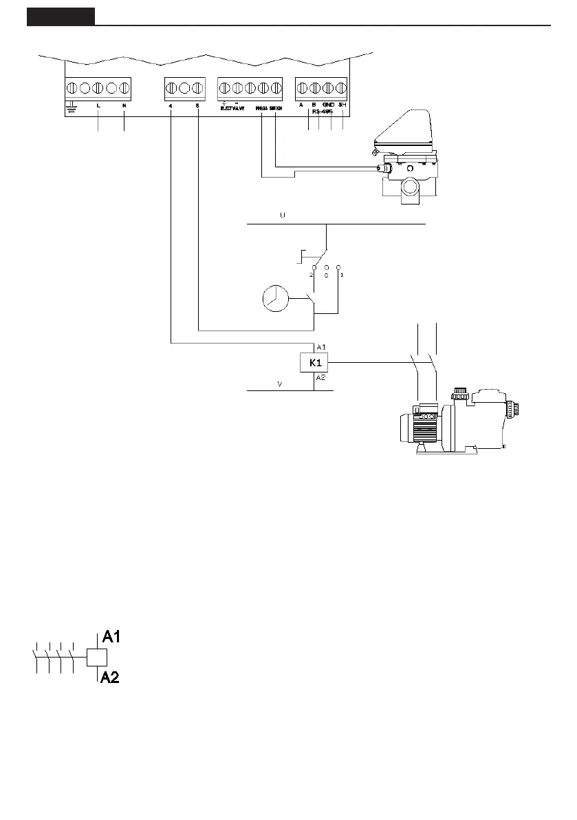
ELEKTRISCHE VERBINDUNG ZWISCHEN SCHALTSCHRANK UND VENTIL
A1 / A2 sind die Anschlüsse für die Spule des Schaltschützes der Filterpumpe. Der
Anschluss J10 (4-5) des Mehrwegeventils muss immer an den Anschluss A1 der
Spule des Schaltschützes angeschlossen werden.
Stellen Sie sicher, dass die Leitungen des Schaltschützes, die an das Ventil anges-
chlossen werden, keinesfalls die Stromversorgung mit irgendwelchen anderen
Geräten teilen, und dass die Stromstärke der Leitungen keinesfalls 400 mA übers-
chreitet.
Die Nichtbeachtung dieser Anweisung kann irreversible Schäden des Gerätes zur
Folge haben.
Wenn ein anderes Element gleichzeitig mit der Pumpe aktiviert werden soll wird
empfohlen, einen Hilfskontakt des Schaltschützes der Pumpe zu verwenden.
Bei Anschluss der Stromversorgung des Ventils an einen dreiphasigen Stromkreis, immer die Verbindung
zwischen einer Phase und dem Neutralleiter herstellen, niemals zwischen zwei Phasen, da auf diese
Weise die von der Ventilelektronik maximal zulässige Spannung überschritten würde.
Der Steuerkreis (zum Beispiel die Magnetspule der Filterpumpe) wird in diesem Plan in U - V gespeist.
U und V können mit Wechselstrom (AC), wobei U und V neutral sind, oder Gleichstrom (DC), wobei U und
V VDC 0 V sind. Maximale Spannung = 230 V.
STROMVERSORGUNG
ELEKTRISC
230 Vac
ZEITSCHALTUH
SCHALTER 3 STELLUNGEN:
2 AUTOMATISCH
0 STOP
1 MANUAL
SOLENOID DES
SCHALTSCHÜTZE
FILTERPUMPE
SCHALTSC
PUMPE
PRESOSTATO
PROTOKOLL
KOMMUNIKATI
MODBUS

Table of Contents

Related product manuals