EasyManua.ls Logo

Astralpool VRAC III Basic Series - Page 90

Astralpool VRAC III Basic Series
104 pages
Print Icon
To Next Page IconTo Next Page
To Next Page IconTo Next Page
To Previous Page IconTo Previous Page
To Previous Page IconTo Previous Page
Loading...
90
PORTUGUES
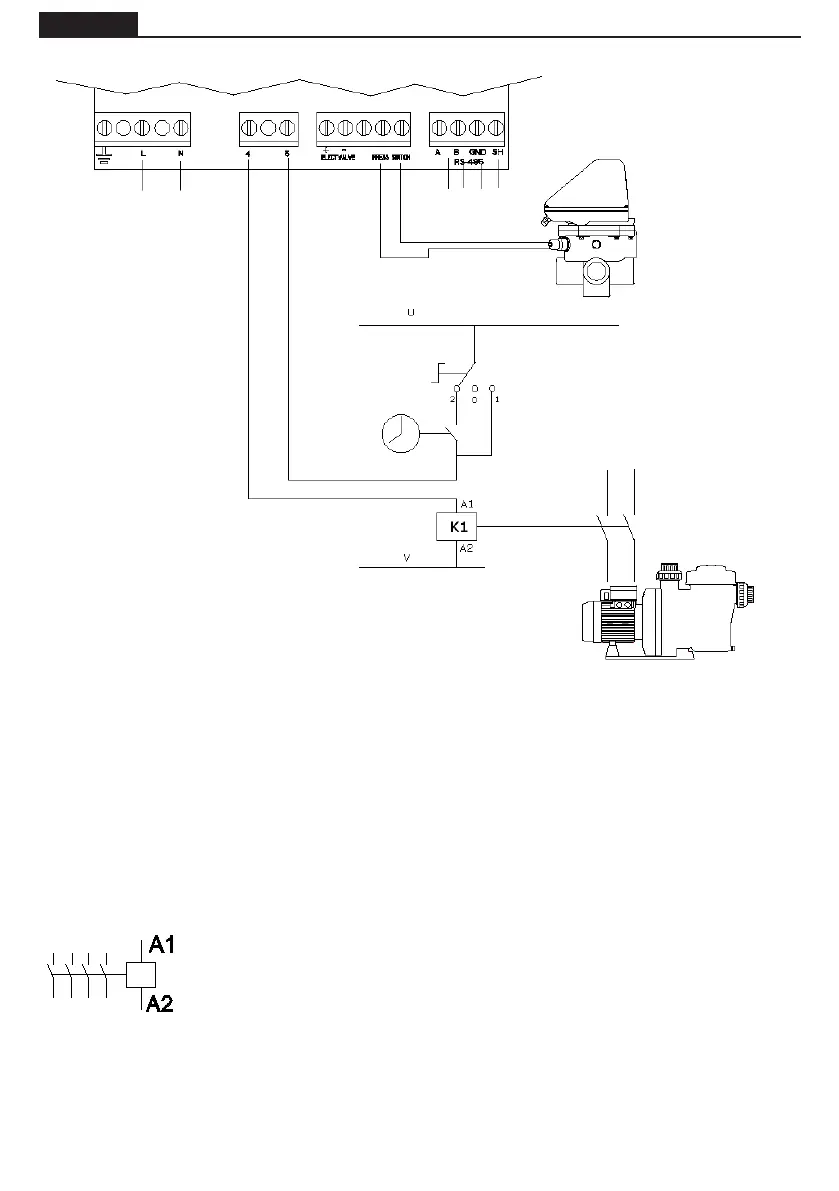
LIGAÇÃO ELÉCTRICA ENTRE O ARAMARIO DE MANOBRA E A VÁLVULA
A1 / A2 são os terminais de ligação da bobina do contactor da bomba de ltragem.
A tomada J10 (4-5) da válvula selectora deve ser sempre ligada à ligação A1 da
bobina do contactor.
Deve-se assegurar que a linha de manobra do contactor que se liga em série à vál-
vula não se partilhe em circunstância alguma com a alimentação de outro dispositi-
vo e que, em caso algum, a intensidade na linha de manobra exceda os 400 mA.
A omissão deste ponto pode implicar danos irreversíveis do equipamento.
Se for necessário ligar um outro elemento que se deva activar ao mesmo tempo que
a bomba, aconselha-se a utilização de um contacto auxiliar do contactor da bomba.
No caso de ligação da alimentação da válvula a um circuito eléctrico trifásico, efectuarv sempre a ligação
entre uma fase e o neutro, nunca entre duas fases, pois nesse caso seria ultrapassada a tensão máxima
permitida pela electrónica da válvula.
O circuito de controle (por exemplo, bobina do contator de bomba) é alimentado em U e V neste esque-
ma.
U e V pode ser uma alternativa de corrente (AC), onde U é a Linha e V é Neutro, ou corrente contínua
(DC), onde U é Vdc e V é GND.
Máxima tensão = 230 V.
ALIMENTAÇÃO
ELÉCTRICA
230 Vac
TEMPORIZADOR
INTERRUPTOR 3 POSIÇÕES:
2 AUTOMÁTICO (TEMPORIZADOR)
0 STOP
1 MANUAL
SOLENÓIDE DO
CONTACTOR DA
BOMBA DE FILTRAÇÃO
CONTACTOR
BOMBA
PRESSOSTATO
PROTOCOLO
COMUNICAÇÃO
MODBUS

Table of Contents

Related product manuals