EasyManua.ls Logo

Beckhoff AX5140 - Connection Diagram AX5101 - AX5112 and Ax520 X

Beckhoff AX5140
46 pages
To Next Page IconTo Next Page
To Next Page IconTo Next Page
To Previous Page IconTo Previous Page
To Previous Page IconTo Previous Page
Loading...
5 Installation BECKHOFF Drive Technology
40 Version : 4.5 AX5000
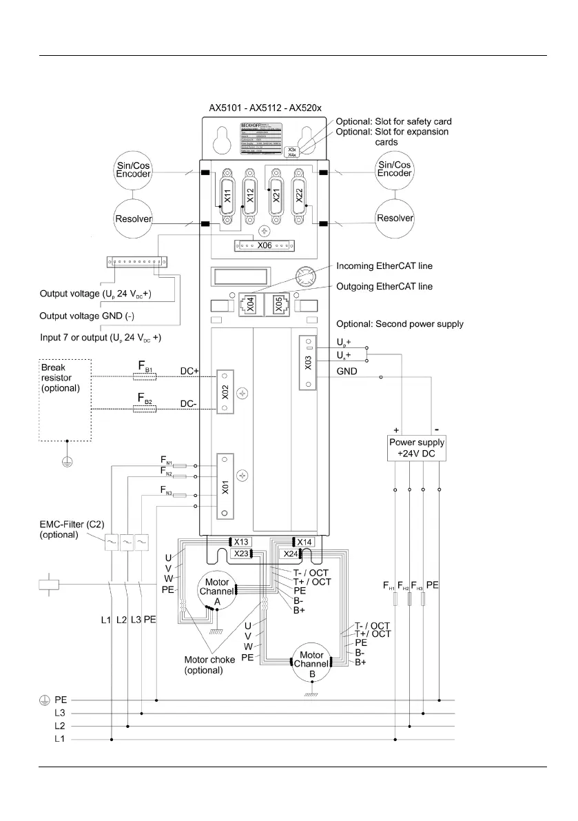
5.2.5 Connection diagram AX5101 AX5112 and AX520x

Table of Contents

Other manuals for Beckhoff AX5140

Related product manuals