EasyManua.ls Logo

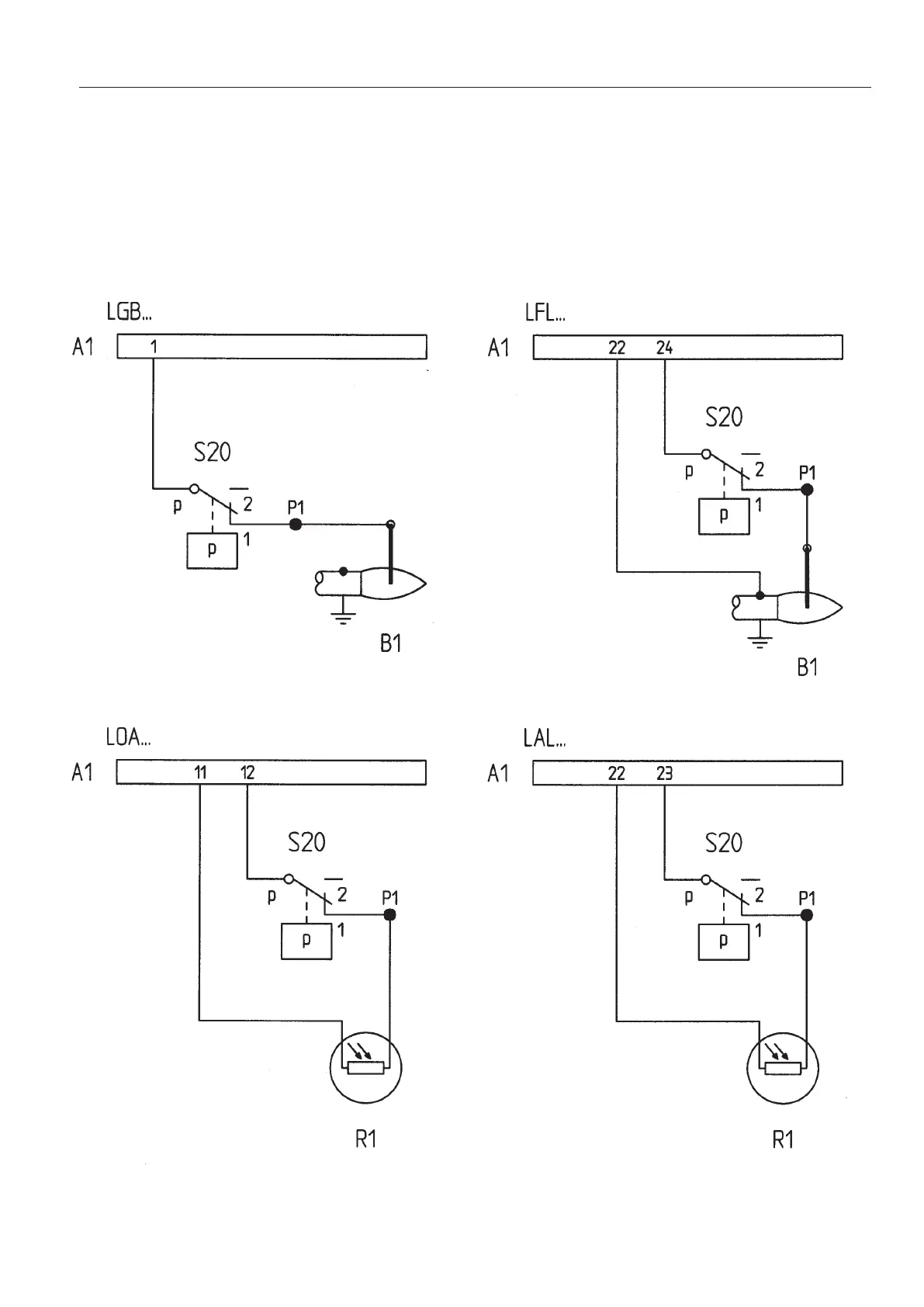
Bentone B 10 E R - Pressure Switch Wiring Diagrams; Wiring for LGB, LFL, LOA, and LAL Controls

Bentone B 10 E R
20 pages
Print Icon
To Next Page IconTo Next Page
To Next Page IconTo Next Page
To Previous Page IconTo Previous Page
To Previous Page IconTo Previous Page
Loading...
171 905 04 08-01
A1 Burner control
S20 Pressure switch
P1 Terminal strip
B1 Ionisation electrode
R1 Photoresistor


Related product manuals