EasyManua.ls Logo

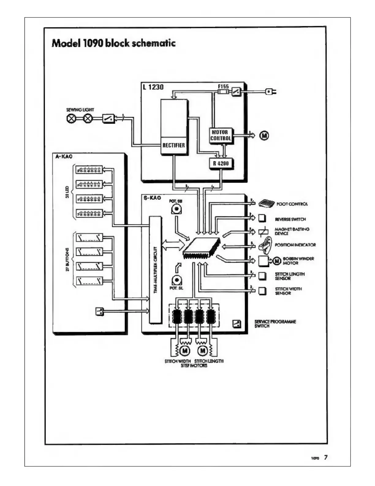
Bernina 1090 - Block Schematic Model 1090

Bernina 1090
40 pages
Print Icon
To Next Page IconTo Next Page
To Next Page IconTo Next Page
To Previous Page IconTo Previous Page
To Previous Page IconTo Previous Page
Loading...
Model
1090
block
schematic
EFENI
=
А
ЕЗҮ
Ka
HEE
ке
ТҮТҮН
ЈЕ
TME-MULTPLEX-CIRCUTT
‘STEP
MOTORS

Related product manuals