EasyManua.ls Logo

BKI FKM - Product Programming

BKI FKM
40 pages
Print Icon
To Next Page IconTo Next Page
To Next Page IconTo Next Page
To Previous Page IconTo Previous Page
To Previous Page IconTo Previous Page
Loading...
Electric Pressure Fryer Operation
Product Programming
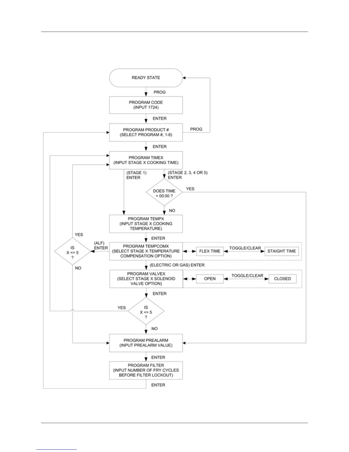
Use the following figure and table to set a maximum of eight product programs. The product programs
must be set before cooking can begin.
Figure 2. Product Programming Sequence
21

Other manuals for BKI FKM

Related product manuals