EasyManua.ls Logo

Branson 2000X aed - Page 95

Branson 2000X aed
120 pages
Print Icon
To Next Page IconTo Next Page
To Next Page IconTo Next Page
To Previous Page IconTo Previous Page
To Previous Page IconTo Previous Page
Loading...
100-214-276 Rev. 3 5-5
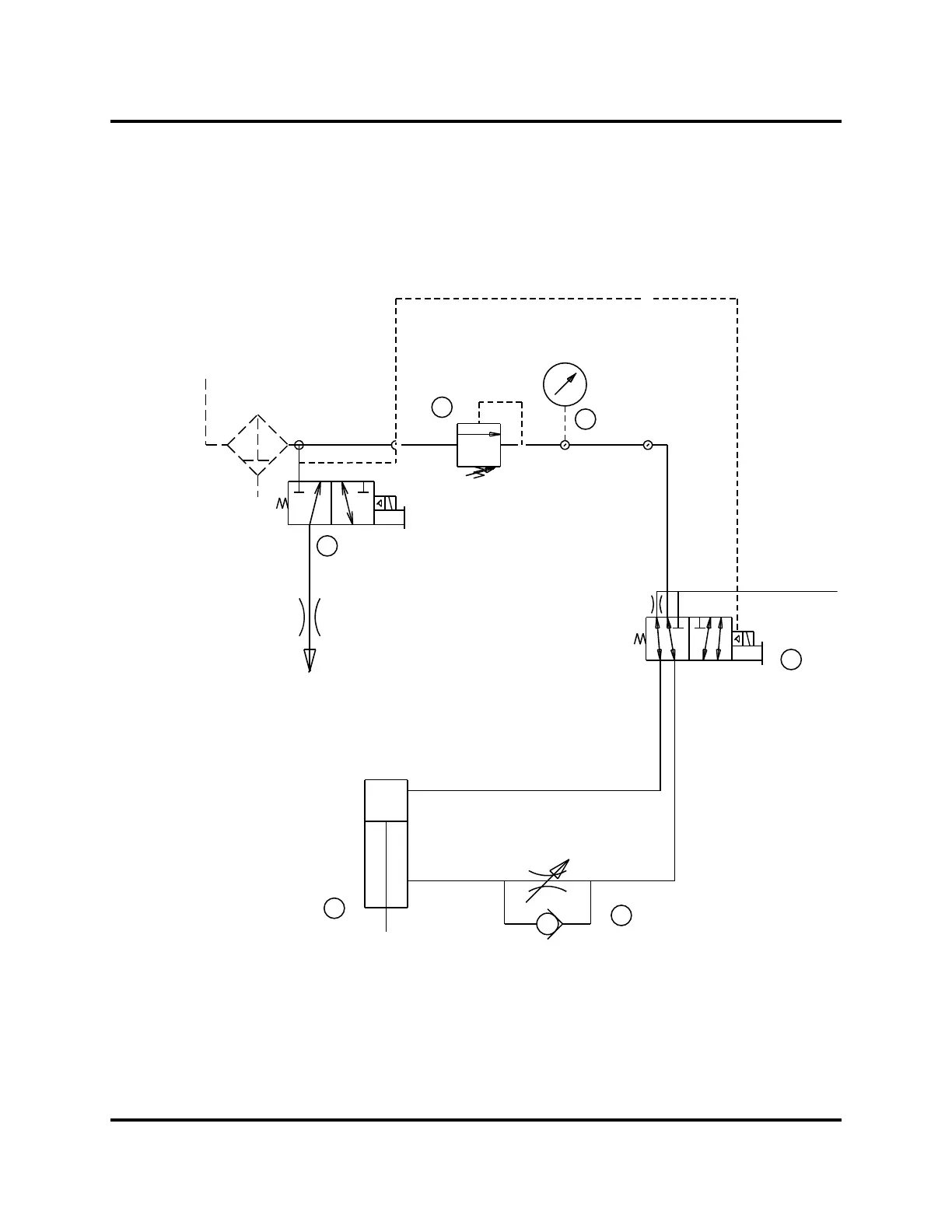
2000X aed Actuator Chapter 5: Technical Specifications
Instruction Manual Physical Description
Figure 5.1 2000X Actuator Pneumatic System
3
6
1
2
4
5
INPUT
EXHAUST
FLOW CONTROL VALVE
REGULATOR
COOLING
VALVE
CYLINDER
PRIMARY
MAC VALVE
TO
CARRIAGE
FILTER
DOC EXPIRES 12PM 7/24/2012. Article or Material must comply with the requirements
stipulated by RoHS in its current version

Table of Contents

Related product manuals