EasyManua.ls Logo

BRP Evinrude E-Tec 15 HP - I-Command Harness Connections with Mechanical Remote Control

BRP Evinrude E-Tec 15 HP
102 pages
Print Icon
To Next Page IconTo Next Page
To Next Page IconTo Next Page
To Previous Page IconTo Previous Page
To Previous Page IconTo Previous Page
Loading...
13
BOAT RIGGING
INFORMATION DISPLAY SYSTEMS
1
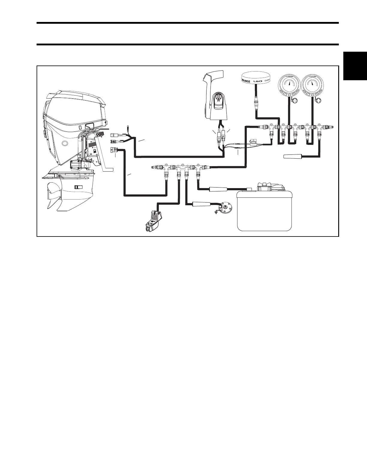
I-Command Harness Connections With Mechanical Remote Control
Typical I-Command wiring with a binnacle-mount mechanical remote control 007990
1. I-Command Ignition and Trim Harness
2. I-Command Network Harness
3. 6-Pin Connector – Connect to a pre-wired remote control or to a dash-mounted key switch.
4. 3-Pin Connector – Connect to remote control trim switch or to a dash-mounted trim switch.
5. Purple, black wires – Connect to network power supply.
6. 4-Pin Amp Connector – Connect to outboard EMM.

Table of Contents

Related product manuals