EasyManua.ls Logo

Bryant 394U - Propane Wiring Diagrams

Bryant 394U
18 pages
Print Icon
To Previous Page IconTo Previous Page
To Previous Page IconTo Previous Page
Loading...
-mm
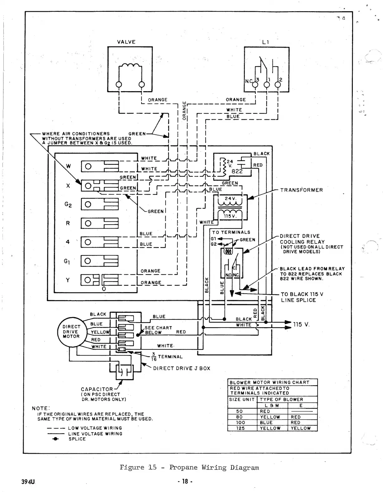
WHERE
AIR
ÇONDITIONERS
GREEN
WITHOUT
TRANSFORMERS
ARE
USED
A
JUMPER
BETWEEN
X
&
G2
IS
USED.
TO
TERMINALS
GREEN
DIRECT
DRIVE
DRIVE
MODELS)
LINE
SPLICE
115
V.
DIRECT
DRIVE
MOTOR
3
;
τε
|
ERMINAL
DIRECT
DRIVE
J
BOX
TERMINALS
INDICATED
so
|
80
.
|
YELLOW
|
|
100
|
CAPACITOR
(
ON
PSC
DIRECT
DR.
MOTORS
ONLY)
NOTE:
IF
THEORIGINAL
WIRES
ARE
REPLACED,
THE
SAME
TYPE
OF
WIRING
MATERIAL
MUST
BE
USED.
LOW
VOLTAGE
WIRING
LINE
VOLTAGE
WIRING
-e-
SPLICE
Figure
15
-
Propane
Wiring
Diagram
394U
|
-
18-
TRANSFORMER
COOLING
RELAY
(NOT
USED
ONALL
DIRECT
TO
BLACK
115
V
'BLACK
LEAD
FROM
RELAY
TO
822
REPLACES
BLACK
822
WIRE
SHOWN.

Other manuals for Bryant 394U

Related product manuals