EasyManua.ls Logo

BSS Audio FDS 360 - Page 41

BSS Audio FDS 360
54 pages
Print Icon
To Next Page IconTo Next Page
To Next Page IconTo Next Page
To Previous Page IconTo Previous Page
To Previous Page IconTo Previous Page
Loading...
41
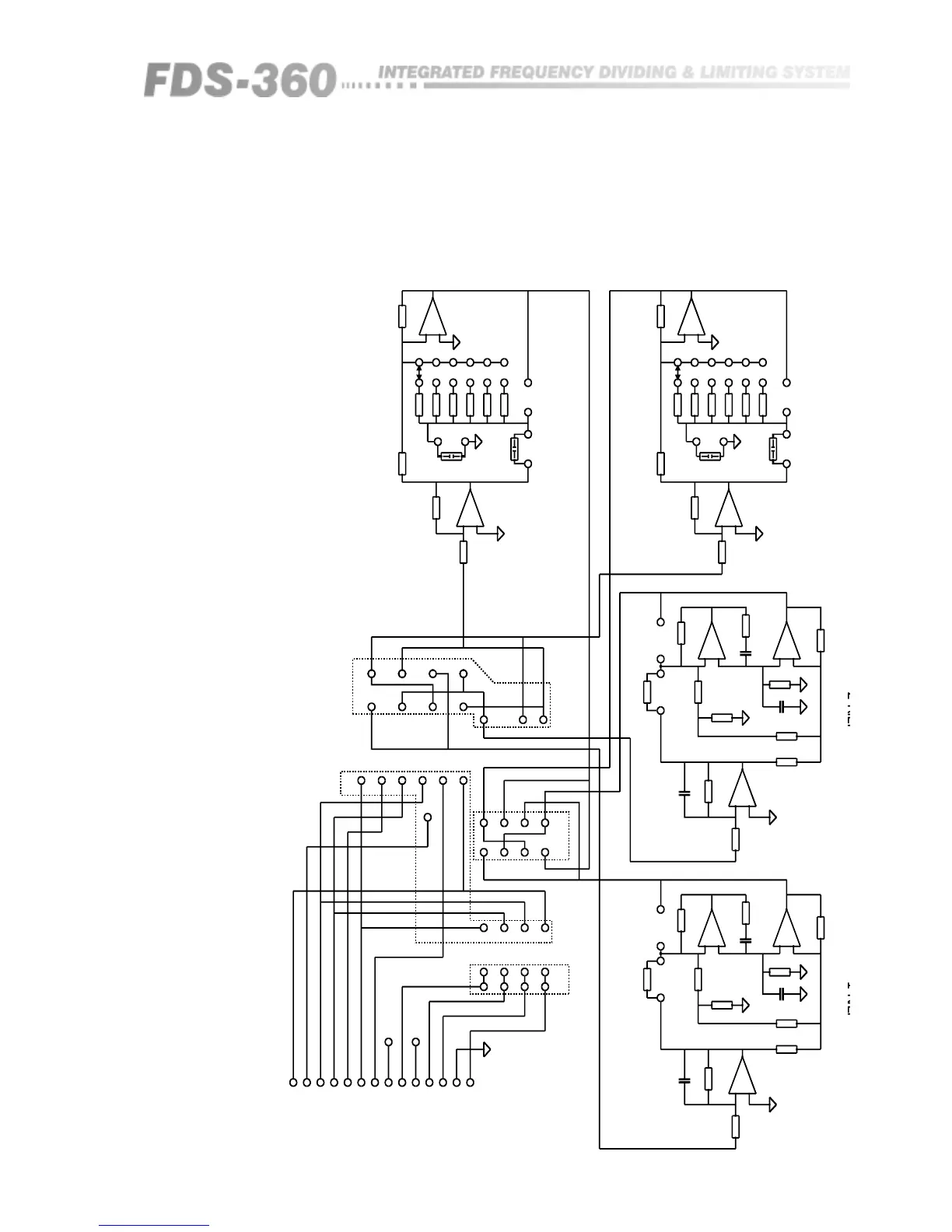
Fig 20.14 FDS-360 EQ 'E'
Card Schematic
7
BOOST SOA47K
C2
SOA
X1
SOA
BOOSTCUT
+
1
2
3
4
5
6
dB
R2382KS1
R2439K
R2524K
R2618K
R2713K
R2810K
BX2C
SOA
10K10K
R32R33
IC4
353
2
3
1
1
3
2
7
353
IC5
R44R43
10K10K
SOA
BX4C
SOA
X3
10KR39
13KR38
18KR37
24KR36
39KR35
S282KR34
dB
6
5
4
3
2
1
+
CUT
FLTR3
FLTR4
+
5
6
353
IC5
10K
R42
R41
10K
+
R29
10K
IC4
353
6
5
10K
R31
FILTERINPUT
2
1
1
3
4
4
3
2
4
3
2
R17
CUT
BOOST
5
6
2
3
1
+
+
SOA
R18
4K7
R21
2K2
R20
10K
R19
SOA
R22
SOA
C5
SOA
IC3
353
7
R15
47K
R16
SOA
C6
SOA
IC3
353
FLTR2
R6
6
5
7
1
67
+
R2
10K
R1
10K
C1
SOA
R14
47K
IC1
353
47K
+
+
FLTR1
OUTPUT
FILTER
CUT
4
3
2
1
B4
C2
SW
B3
B2
C1
B1
SEND
1
2
3
4
1
PLG1
7
-15V
+15V
CHAN.2SEND
BAND1SEND
CHAN.1SEND
BAND2SEND
BAND3SEND
SWITCHEDSEND
BAND4SEND
14WDILHEADER
-15V
+15V
BAND4RTN
0VEARTH
BAND3RTN
BAND2RTN
BAND1RTN
14
B3
B4
B2
B1
B4
B3
B2
B1
R8
SOA
RTN
BOOST
3
2
5
3
1
2
IC2
353
IC2
353
C3
SOA
C4
SOA
R13
SOA
R10
SOA
R11
10K
R12
2K2
R9
4K7
R7R5
+
IC1
353
R3
10K
R4
10K

Table of Contents

Related product manuals