EasyManua.ls Logo

Challenge MEDALIST 820 - 870 Control Panel Assembly

Challenge MEDALIST 820
80 pages
Print Icon
To Next Page IconTo Next Page
To Next Page IconTo Next Page
To Previous Page IconTo Previous Page
To Previous Page IconTo Previous Page
Loading...
63
F.669-D/820-870/Jan 98
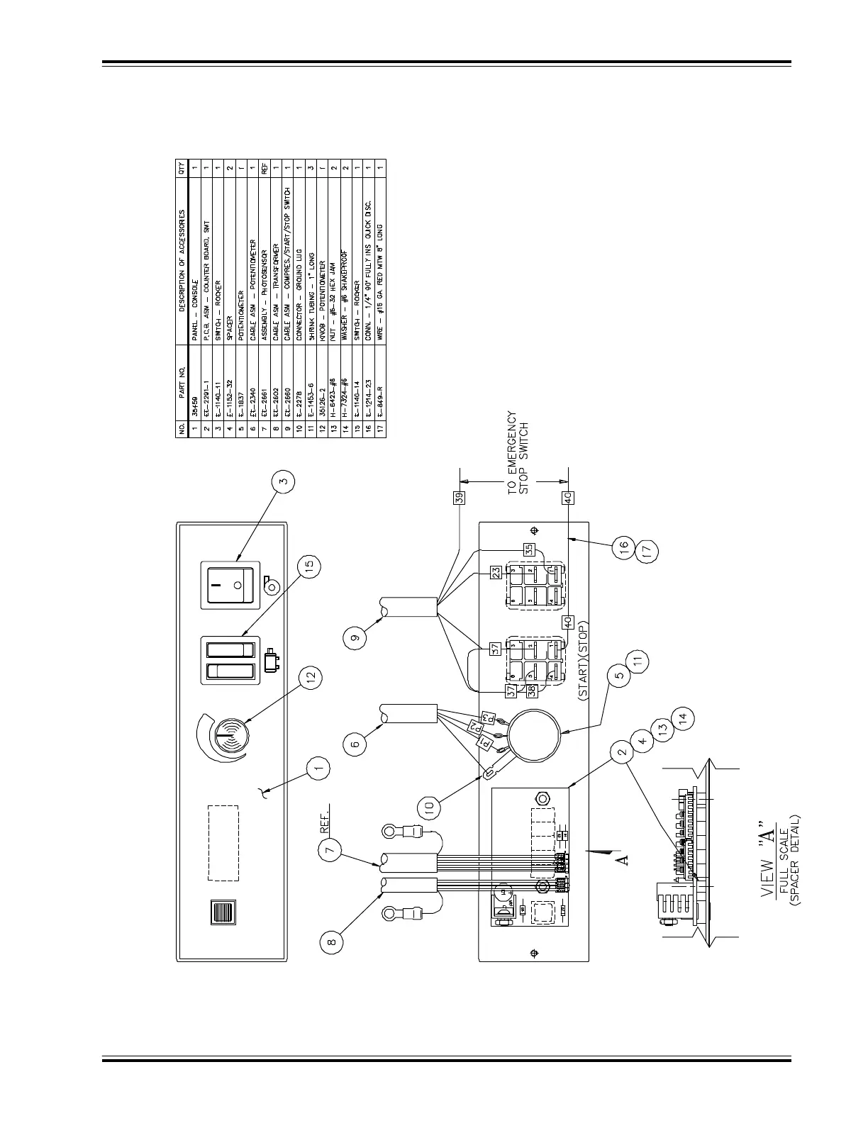
870 CONTROL PANEL ASSEMBLY
EE-2654 REV. ‘B’

Table of Contents