EasyManua.ls Logo

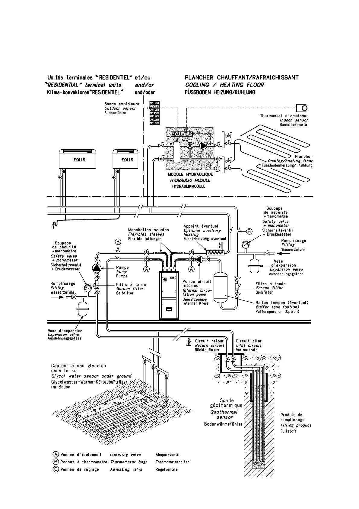
CIAT AUREA 50 - Block Diagram for Installation on Horizontal or Vertical Sensors

CIAT AUREA 50
34 pages
Print Icon
To Next Page IconTo Next Page
To Next Page IconTo Next Page
To Previous Page IconTo Previous Page
To Previous Page IconTo Previous Page
Loading...
31

 
 
 
 
 
  
 
 
 
 

Related product manuals