EasyManua.ls Logo

Citation Encore 560 - Page 81

Citation Encore 560
446 pages
Print Icon
To Next Page IconTo Next Page
To Next Page IconTo Next Page
To Previous Page IconTo Previous Page
To Previous Page IconTo Previous Page
Loading...
SECTION II
MODEL 560 AIRPLANE AND SYSTEMS
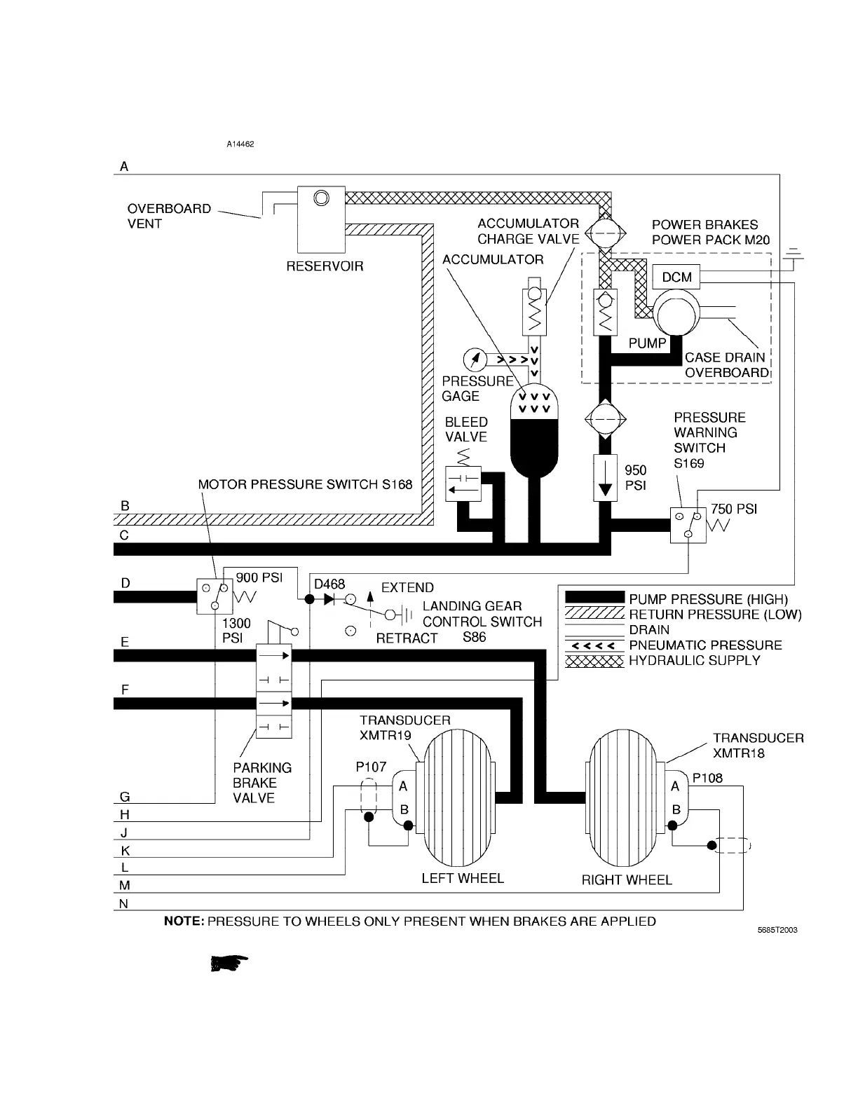
Figure 2-16 (Sheet 2 of 2) Wheel Brake Hydraulic System
I
56OMB-01 Configuration AA 2-31

Table of Contents