EasyManua.ls Logo

Clarke 100EN - Wiring Diagrams

Clarke 100EN
33 pages
Print Icon
To Next Page IconTo Next Page
To Next Page IconTo Next Page
To Previous Page IconTo Previous Page
To Previous Page IconTo Previous Page
Loading...
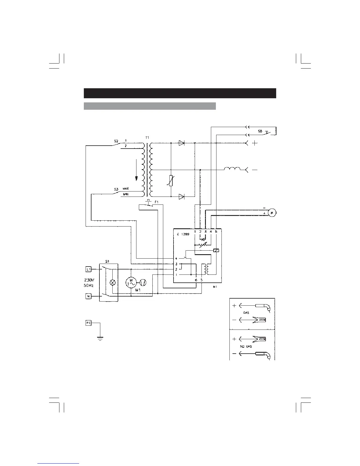
WIRING DIAGRAMS
MIG 100EN & 105EN
30