EasyManua.ls Logo

Cognex DM363X - High-Speed Output Wiring

Cognex DM363X
76 pages
Print Icon
To Next Page IconTo Next Page
To Next Page IconTo Next Page
To Previous Page IconTo Previous Page
To Previous Page IconTo Previous Page
Loading...
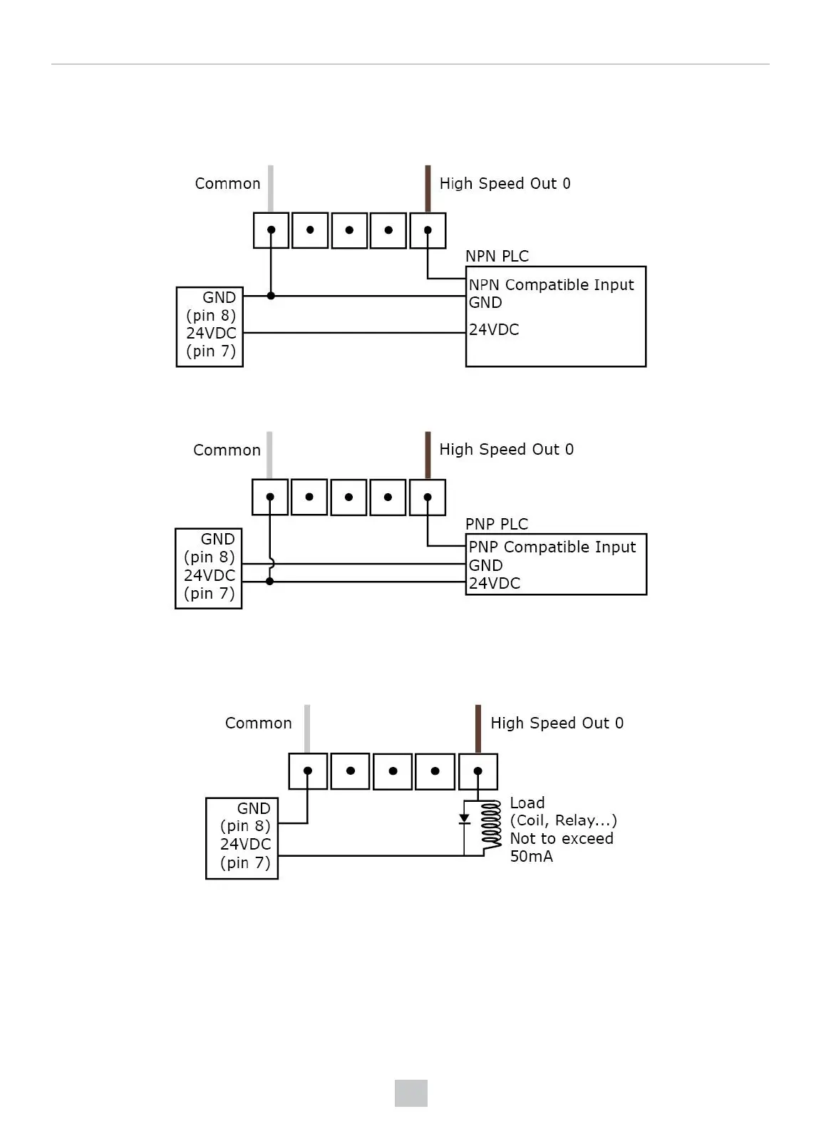
High-Speed Output Wiring
To connect to an NPN-compatible PLC input, connect High-Speed Output 0, Output 1, Output 2, or Output 3 directly to the
PLC input. When enabled, the output pulls the PLC input down to less than 3V.
To connect to a PNP-compatible PLC input, connect High-Speed Output 0, Output 1, Output 2 or Output 3 directly to the
PLC input. When enabled, the output pulls the PLC input up to greater than 21V.
To connect the high-speed outputs to a relay, LED or similar load, connect the negative side of the load to the output and
the positive side to +24V. When the output switches on, the negative side of the load is pulled down to less than 3V, and
24V appears across the load. Use a protection diode for a large inductive load, with the anode connected to the output
and the cathode connected to +24V.
64
Connections, Optics, and Lighting

Table of Contents

Related product manuals