EasyManua.ls Logo

Concox GPS Vehicle tracker - Device wiring diagram; Power;ACC;Tele-cutoff(petrol;electricity) control line (4 pin)

Concox GPS Vehicle tracker
15 pages
Print Icon
To Next Page IconTo Next Page
To Next Page IconTo Next Page
To Previous Page IconTo Previous Page
To Previous Page IconTo Previous Page
Loading...
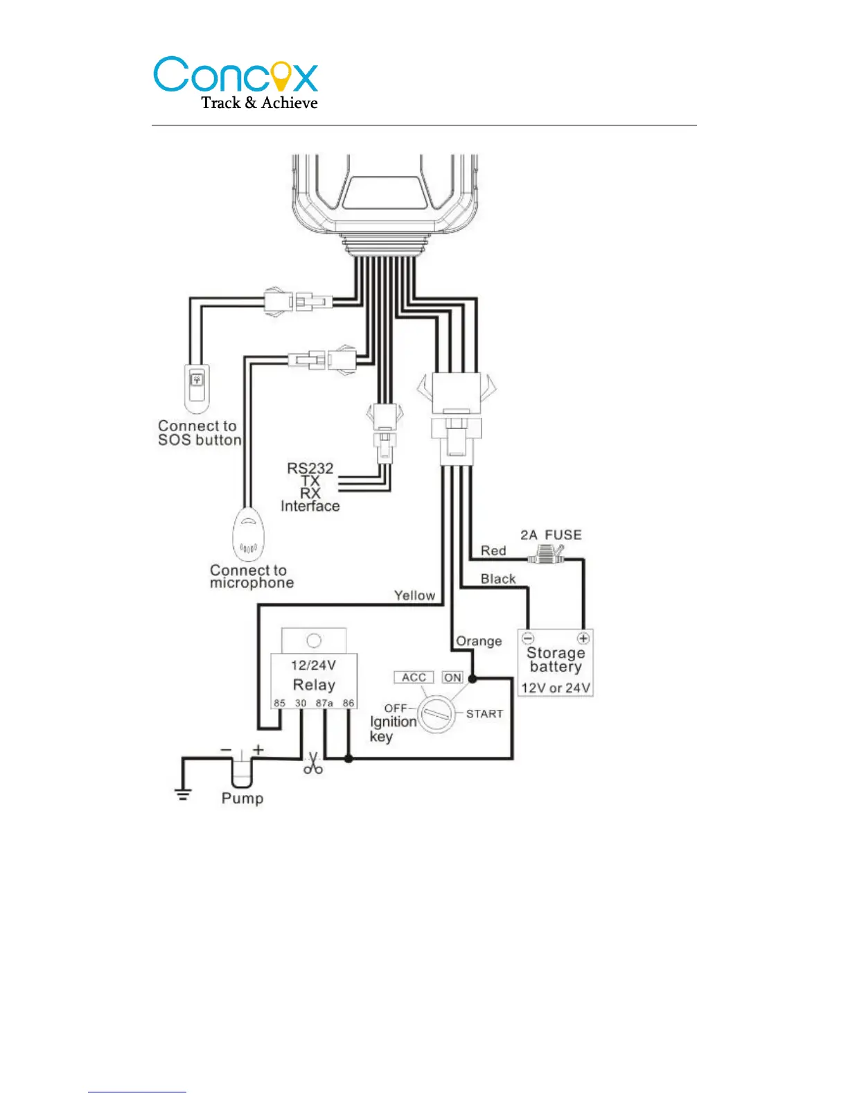
4.4 Device wiring diagram
Please choose the right relay (12V-standard / 24V-optional) for the proper installation.
4.5 Power/ACC/Tele-cutoff(petrol/electricity) control line (4 pin)
1. Your device comes with a power cord and is designed to use only
manufacturer-specified original device. The red line is positive while the black
one is negative (the side should not be connect with ground wire).
2. The ACC line (white) connects to ACC switch of the vehicle. Please be sure

Related product manuals