EasyManua.ls Logo

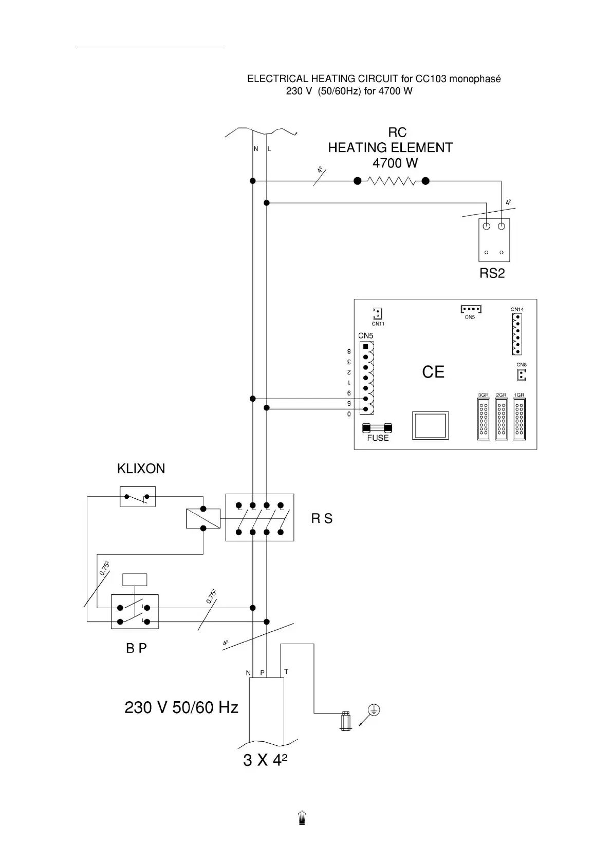
Conti CC200 D - ELECTRICAL HEATING CIRCUIT CC103

Conti CC200 D
34 pages
Print Icon
To Next Page IconTo Next Page
To Next Page IconTo Next Page
To Previous Page IconTo Previous Page
To Previous Page IconTo Previous Page
Loading...
Edition 05/2021 CC200 D Notice technique page 28
SACOME, Document CONFIDENTIEL, Ne peut être reproduit ni communiqué sans notre accord préalable.
14.3. ELECTRICAL HEATING CIRCUIT

Related product manuals