EasyManua.ls Logo

Conti COMPACT - Hydraulic Schema

Conti COMPACT
24 pages
Print Icon
To Next Page IconTo Next Page
To Next Page IconTo Next Page
To Previous Page IconTo Previous Page
To Previous Page IconTo Previous Page
Loading...
Edition 05/2021 - COMPACT - technical documentation - page 21
SACOME, CONFIDENTIAL Document, it is forbidden to duplicate or communicate this document without previous authorization.
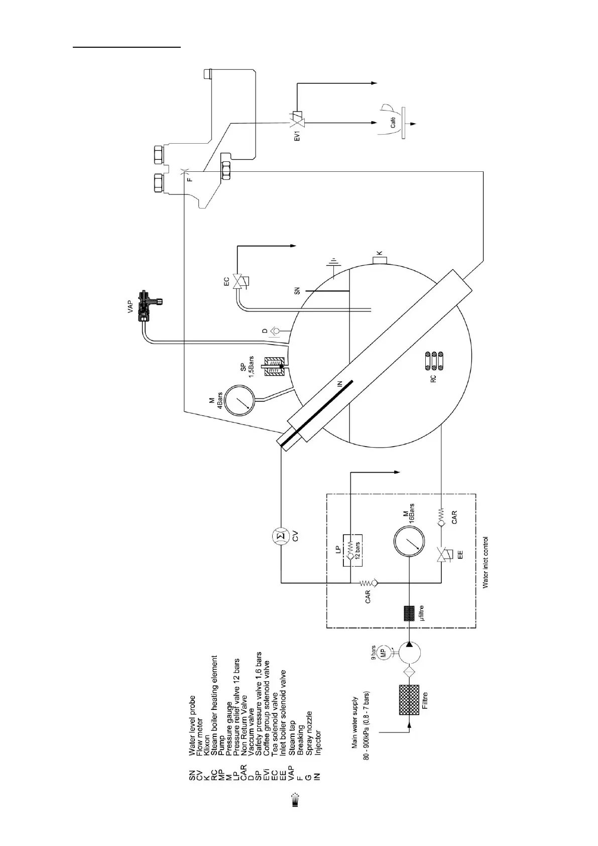
14. HYDRAULIC SCHEMA

Related product manuals