EasyManua.ls Logo

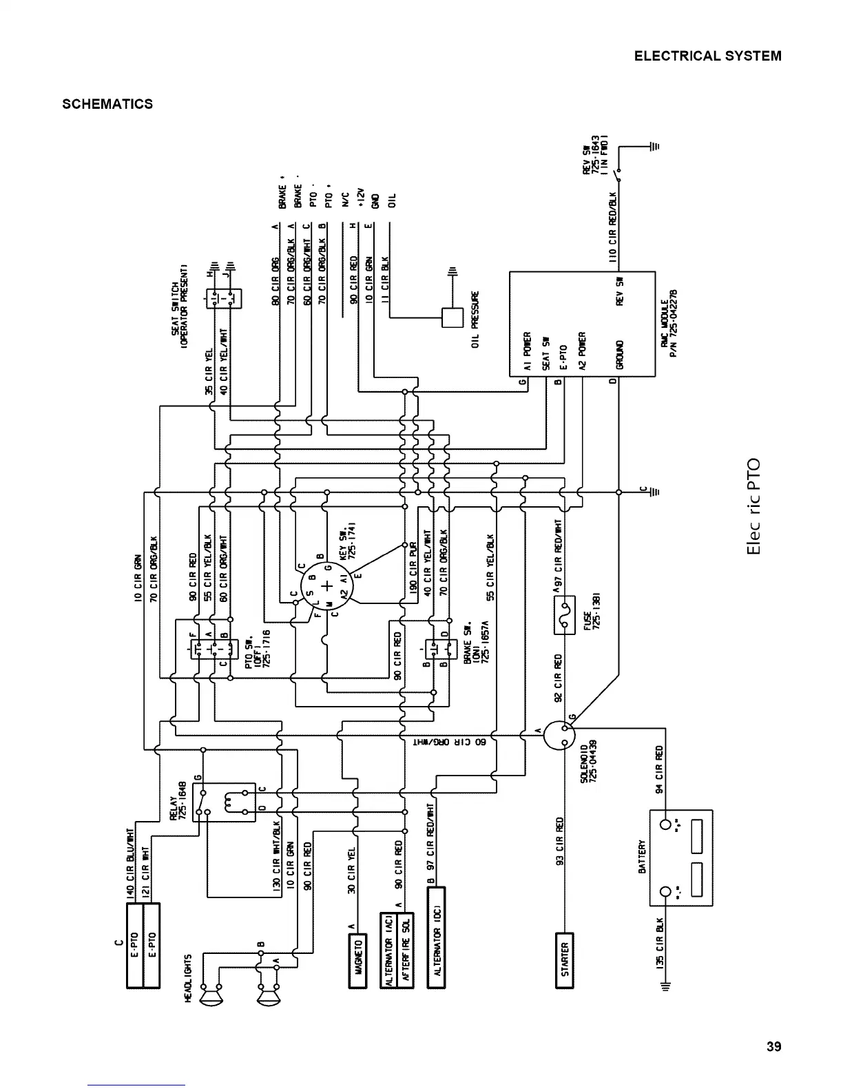
Craftsman 28906 - Electrical Schematics Overview; Electric PTO System Schematic

Craftsman 28906
43 pages
Print Icon
To Next Page IconTo Next Page
To Next Page IconTo Next Page
To Previous Page IconTo Previous Page
To Previous Page IconTo Previous Page
Loading...
ELECTRICALSYSTEM
SCHEMATICS
=.__==---_,,
;_=_-
Q.
©
F--
(3_
°m
LJ
dJ
LLI
39

Related product manuals