EasyManua.ls Logo

Crem EX3 MINI 1GR - Power diagram - EX3 2 Gr Control - 1 Ph+N 220-240 V

Default Icon
24 pages
Print Icon
To Next Page IconTo Next Page
To Next Page IconTo Next Page
To Previous Page IconTo Previous Page
To Previous Page IconTo Previous Page
Loading...
20
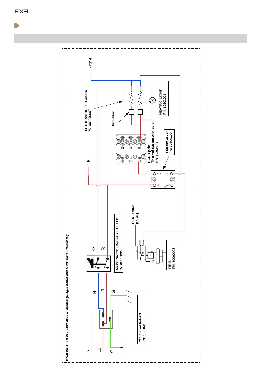
ELECTRICAL DIAGRAMS
· Power diagram - EX3 2Gr Control - 1Ph+N 220-240V

Related product manuals