EasyManua.ls Logo

Cushman Shuttle 6 - 48 Volt Wiring Diagram

Cushman Shuttle 6
196 pages
Print Icon
To Next Page IconTo Next Page
To Next Page IconTo Next Page
To Previous Page IconTo Previous Page
To Previous Page IconTo Previous Page
Loading...
Page F-9
Repair and Service Manual
B
B
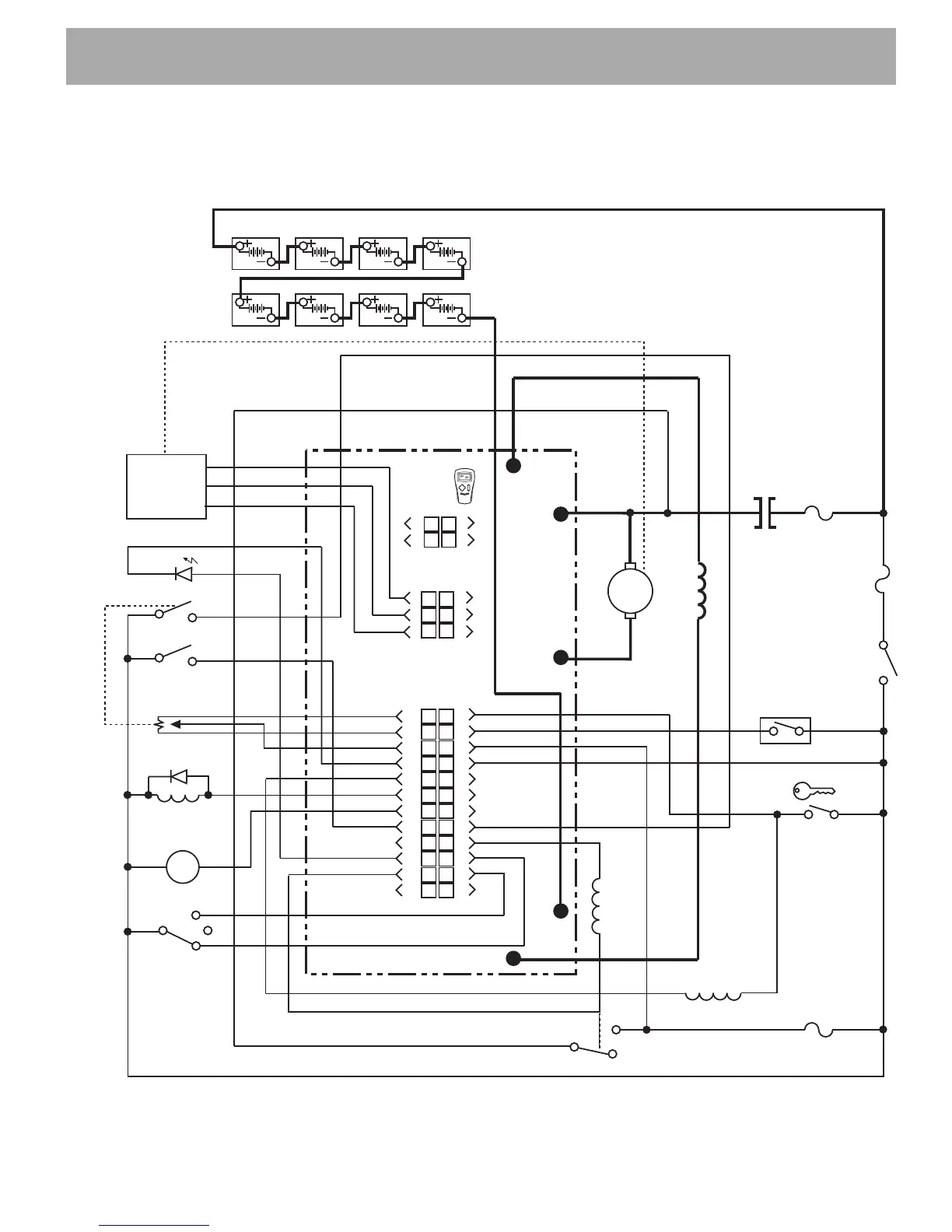
ELECTRONIC SPEED CONTROL
Read all of Section B and this section before attempting any procedure. Pay particular attention to Notices, Cautions, Warnings and Dangers.
Fig. 10 48 Volt Wiring Diagram
1
2
3
4
5
6
7
8
9
10
11
12
13
14
15
16
17
18
19
20
21
22
23
24
J1
1
2
3
4
5
6
J2
1
2
3
4
J3
F2
To Hand
Held
Diagnostic
MAIN
Charger Interlock
Sw
itch (Optional)
Walkaway
Fuse
(20A)
RUN/
ST
ORE
SWITCH
(20 A)
B+
+
+
M-
B-
-
-
F
1
F
R
N
A2
Key Switch
F
orward
Reverse
Mode (M1,M2)
Reverse Alarm
Pedal Interlock
Brake Light Relay
A1
A
F2
L
ogic Enable
Pot High
Ground
Input
+15V
Throttle
Pot
Pot Low
Pot Wiper
Ground
LED Driver
Fuse Sense
Walk Away Return
Walk Away Driver
KSI
Logic Power
Main Contactor
F1
Speed
Sensor

Table of Contents

Related product manuals