EasyManua.ls Logo

Daikin FT35DVM - Page 257

Daikin FT35DVM
268 pages
Print Icon
To Next Page IconTo Next Page
To Next Page IconTo Next Page
To Previous Page IconTo Previous Page
To Previous Page IconTo Previous Page
Loading...
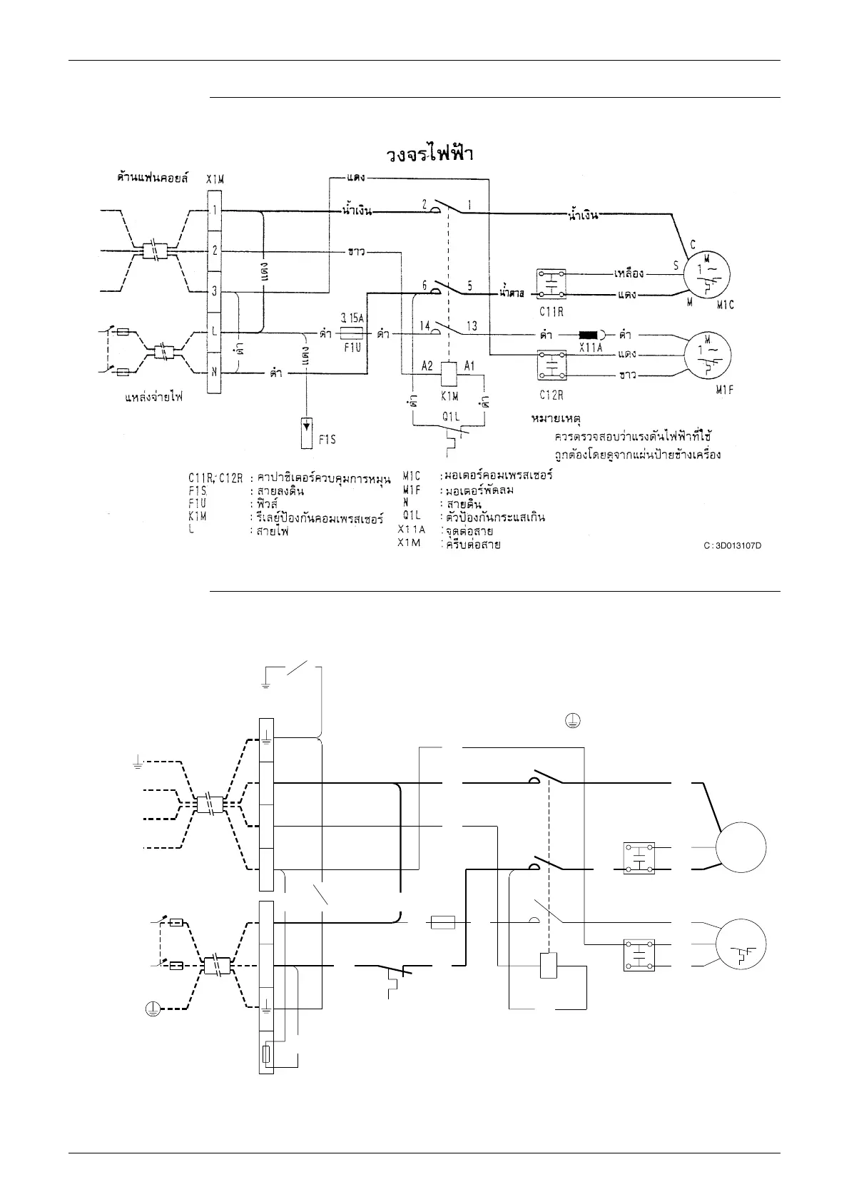
Wiring Diagrams Si01-501
248 Appendix
R15DV2S
R25DV1
POWER SUPPLY
220V-240V
~ 50Hz
TO INDOOR UNIT
2
3
1
L
N
76°C
TFU
X2M
X1M
2
3
L
N
1
GRN
BLK
YLW
BLK
GRN
YLW
BLK
L
N
TFU
K1M
M1C
C11R, C12R
Q1CL
RED
BLK
: COMPRESSOR RELAY
: LIVE
: NEUTRAL
: COMPRESSOR MOTOR
: THERMAL FUSE
: RUNNING CAPACITOR
3.15A
BLK
F1U
RED
WHT
BLU
BLK
14
4
6
A2
BLK
K1M
13
3
5
F1U
M1F
Q1CL
A1
X1M, X2M
BRN
C12R
C11R
: PROTECTIVE EARTH
: TERMINAL STRIP
: OVERCURRENT
: FAN MOTOR
: FUSE
OVERLOAD PROTECTOR
YLW
BLK
BLU
RED
RED
WHT
S
M
C
3D024713C
1~
1~
M
M
140°C
M1C
M1F

Table of Contents

Related product manuals