EasyManua.ls Logo

Daikin FWKE-E - Wiring Diagrams

Daikin FWKE-E
131 pages
Print Icon
To Next Page IconTo Next Page
To Next Page IconTo Next Page
To Previous Page IconTo Previous Page
To Previous Page IconTo Previous Page
Loading...
116
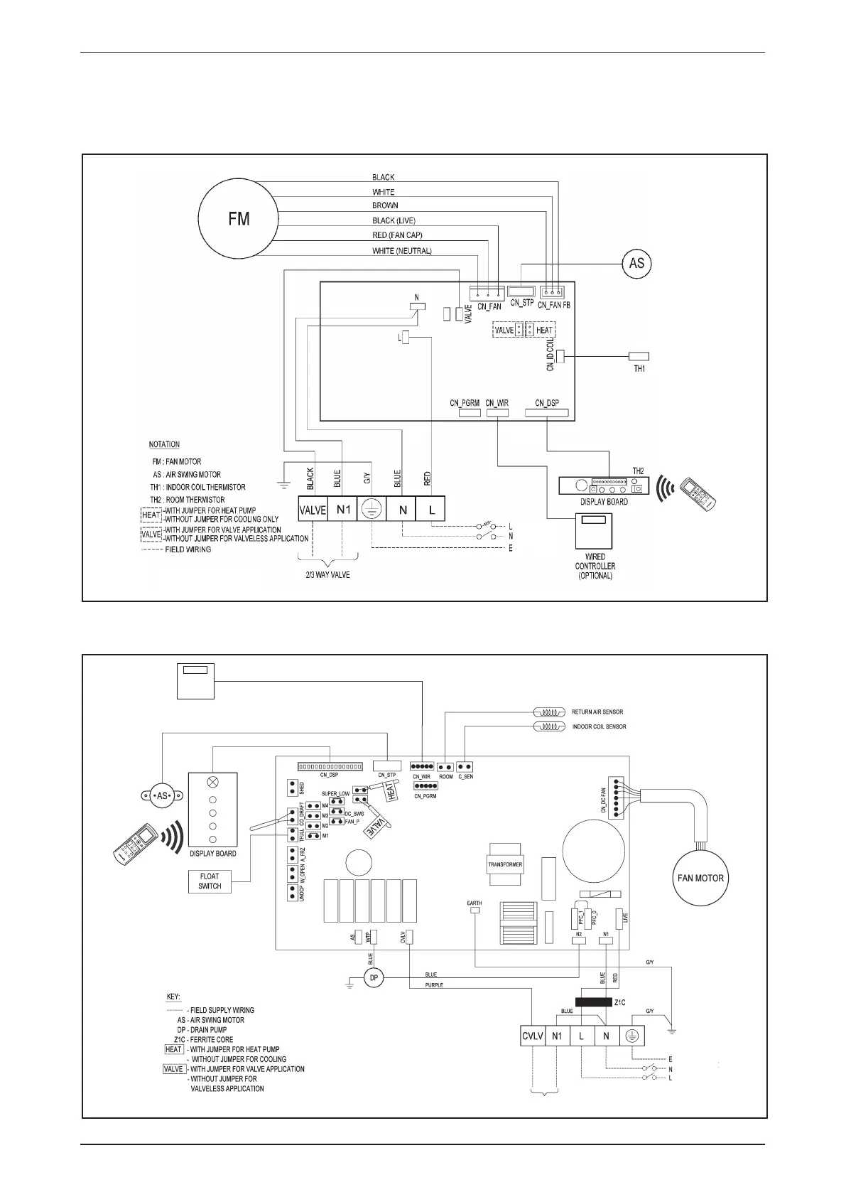
Wiring Diagrams
Wiring Diagrams
Model: FWW03/04/05/06L
POWER SUPPLY
220-240V/1Ph/50Hz
TUR
B
O
Q
U
I
E
T
SLEEP
M
O
DE
TIMER
C
AN
C
E
L
O
N
O
FF
S
W
I
N
G
F
AN
C
AN
CEL
C
LOC
K
Model: FWKE05/08E
TO 2/3 WAY VALVE
TURBO
QUIET SLEEP
MODE
TIMER
CANCEL
ON OFF
SWIN
G FAN
CANCEL
CLOCK
POWER SUPPLY
220-240V/1Ph/50Hz
WIRED
CONTROLLER
(OPTIONAL)

Related product manuals