EasyManua.ls Logo

Daikin RXTJ30A2V1B - Piping Diagram; Piping Diagram: Outdoor Unit

Daikin RXTJ30A2V1B
68 pages
Print Icon
To Next Page IconTo Next Page
To Next Page IconTo Next Page
To Previous Page IconTo Previous Page
To Previous Page IconTo Previous Page
Loading...
16 | Technical data
Installer reference guide
65
RXTJ-A_RXTA-C_RXTM-A_RXTP-A
R32 split series
4P728168-1 – 2023.03
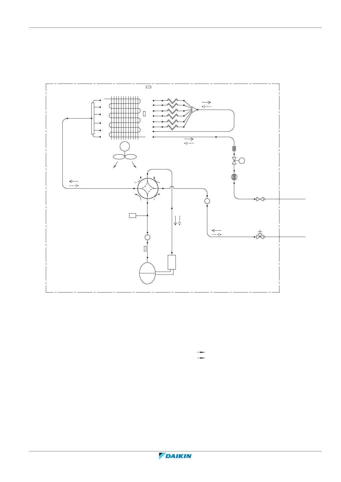
16.2 Piping diagram
16.2.1 Piping diagram: Outdoor unit
PED categories of equipment High pressure switch: category IV; Compressor:
category II; Other equipment: art. 4§3.
M
HPS
9.5CuT
7CuT
MV
7CuT
7CuT
7CuT
7CuT
7CuT
7CuT
12.7CuT
9.5CuT
7.9CuT
12.7CuT
12.7CuT
7CuT
7CuT
7CuT
7CuT
7CuT
6.4CuT
12.7CuT 12.7CuT
7CuT
6.4CuT
12.7CuT
6.4CuT
9.5CuT
r
i
j
n
q
l
m
m
h
c
d
s
o
k
p
a
b
e
g
f
a Field piping (liquid) m Muffler
b Field piping (gas) n ON: heating 4-way valve
c Liquid stop valve o Discharge pipe thermistor
d Gas stop valve p Outdoor air temperature thermistor
e Filter q Compressor
f Electronic expansion valve r Propeller fan
g Muffler with filter s Refnet header
h Distributor M Fan motor
i Capillary tube HPS High pressure switch (Automatic reset)
j Heat exchanger Cooling
k Heat exchanger thermistor Heating
l Accumulator

Table of Contents

Related product manuals