EasyManua.ls Logo

Daikin WDC087 - Page 47

Daikin WDC087
58 pages
Print Icon
To Next Page IconTo Next Page
To Next Page IconTo Next Page
To Previous Page IconTo Previous Page
To Previous Page IconTo Previous Page
Loading...
IM 1044-2 Centrifugal Chillers 47
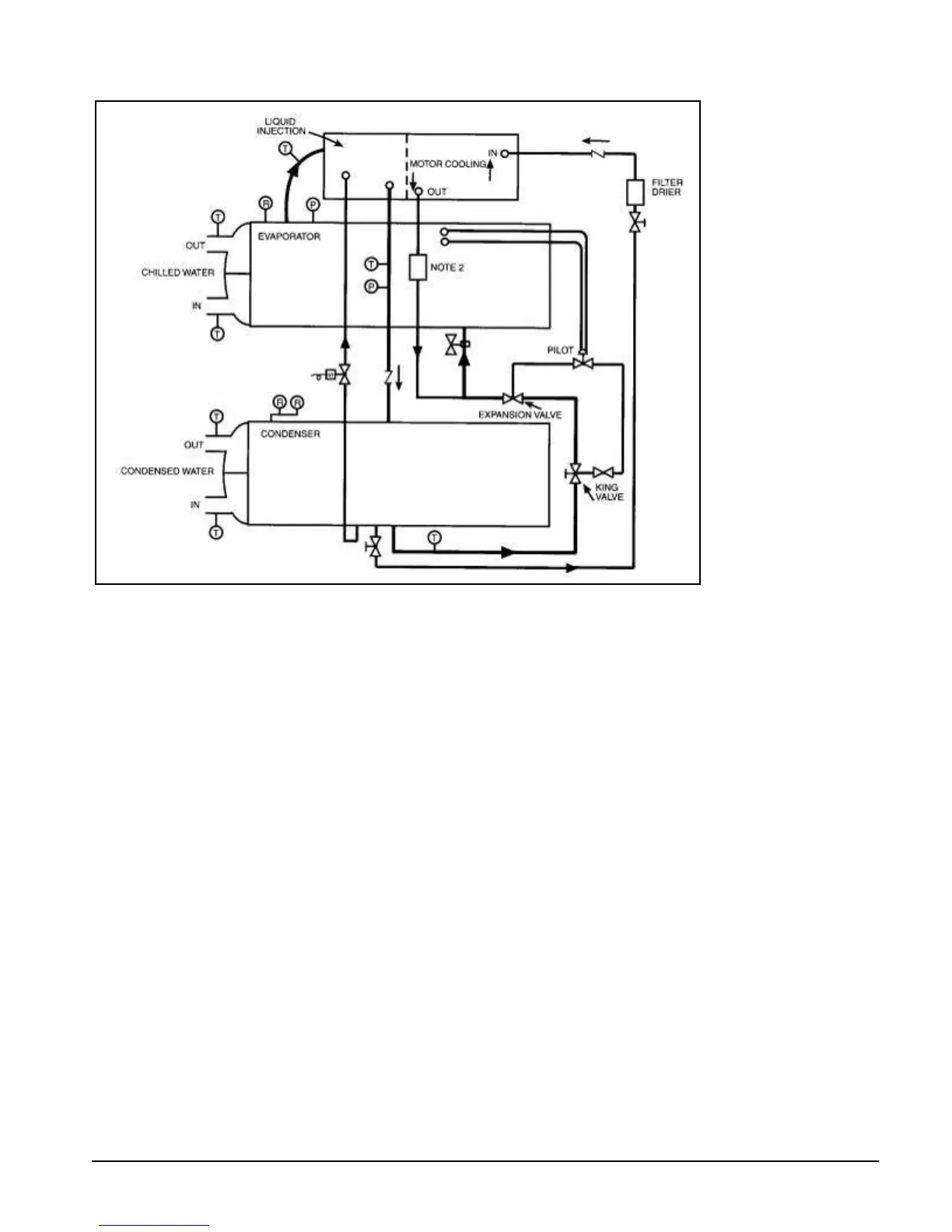
Figure 8. Typical Refrigerant Flow Diagram
1. Connections are not necessarily in correct relative location.
2. Filter is for burnout protection of the refrigerant.

Related product manuals