EasyManua.ls Logo

Danfoss ECL Comfort 296 - Page 41

Danfoss ECL Comfort 296
199 pages
Print Icon
To Next Page IconTo Next Page
To Next Page IconTo Next Page
To Previous Page IconTo Previous Page
To Previous Page IconTo Previous Page
Loading...
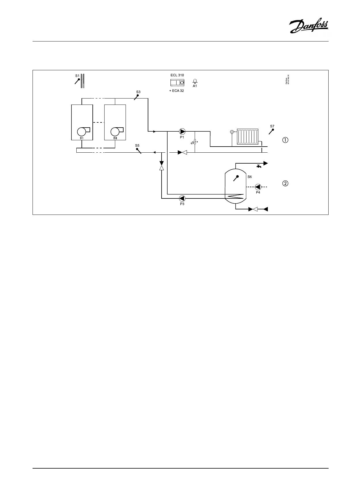
A375.2,examplea
Upto8xboilerON/OFFcontrolforaheatingcircuitandaDHWcircuit.
*=pressurereliefvalve
Theapplicationdrawingshowsageneralandbasicinstallation.
TheECLComfort310controllercontrolstheboilers1and2.TheextensionmoduleECA32controlsboiler3,4,5and6.TheECLComfort
310controllercontrolsboiler7and8viaauxillaryrelays.
Theburners/boilersarecontrolledasdescribedintheA375.1,examplesa-i.
TheDHWcircuitiscontrolledasdescribedintheA275.2examples.
VI.GU.L2.02
©Danfoss|2017.09|41
OperatingGuideECLComfort210/296/310,applicationA275/A375

Other manuals for Danfoss ECL Comfort 296

Related product manuals