EasyManua.ls Logo

Dantherm cdp 75 - Eldiagram;Wiring Diagram;Schaltplan;Schéma Électrique; Eldiagram;Wiring Diagram;Schaltplan;Schéma Électrique, Схема Соединений;Schema Elettrico, CDP

Dantherm cdp 75
Print Icon
To Next Page IconTo Next Page
To Next Page IconTo Next Page
To Previous Page IconTo Previous Page
To Previous Page IconTo Previous Page
Loading...
122
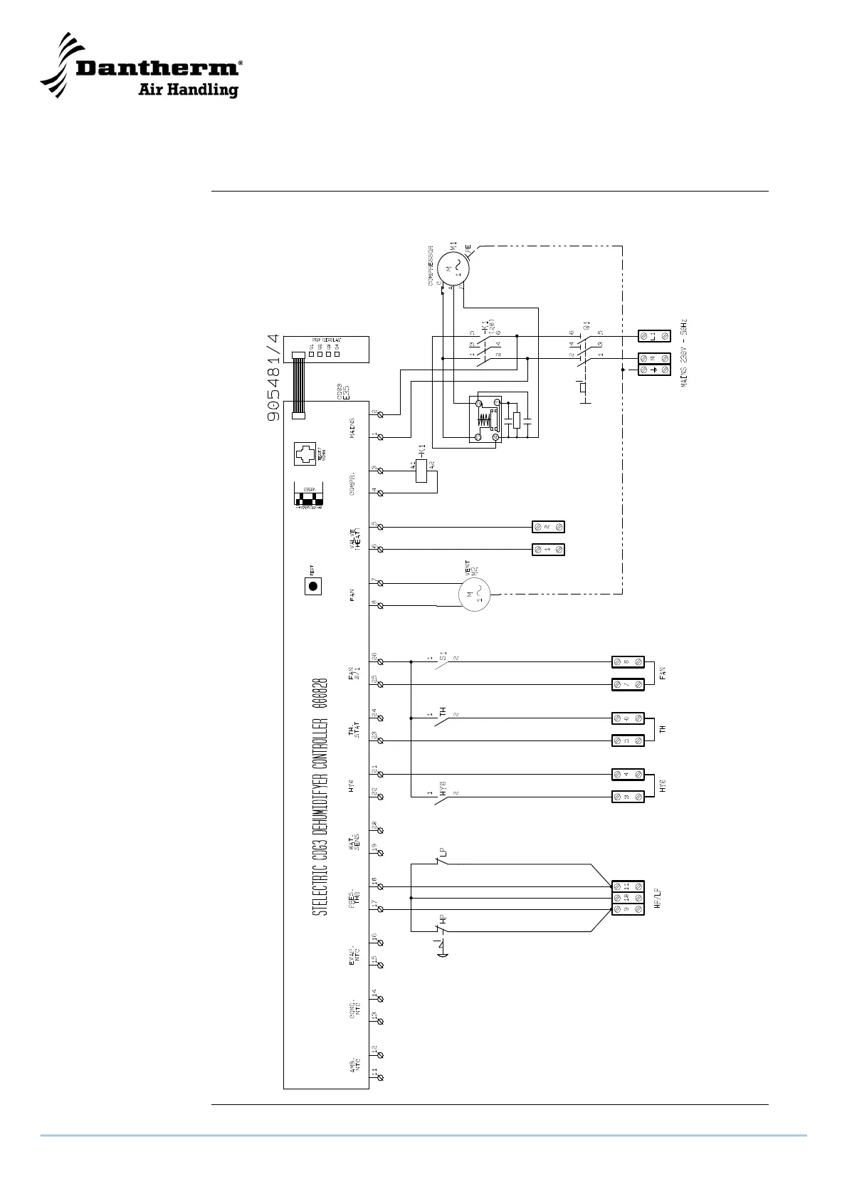
Eldiagram/Wiring diagram/Schaltplan/Schéma électrique,
Схема соединений/Schema elettrico, CDP 125
Diagram
Схема
CDP 125 - 1 x 230 V/50 Hz
CDP 125 - 1 x 230 В/50 Гц

Table of Contents

Other manuals for Dantherm cdp 75

Related product manuals