EasyManua.ls Logo

Datum Systems M7LT Series - Figure 3-54 - Point-To-Multipoint AUPC Configuration for a Four (4) Site Network

Default Icon
190 pages
Print Icon
To Next Page IconTo Next Page
To Next Page IconTo Next Page
To Previous Page IconTo Previous Page
To Previous Page IconTo Previous Page
Loading...
M7/M7L/M7LT Modular Satellite Modem Maintenance
M7/M7L/M7LT - Rev. 0.05 3-105
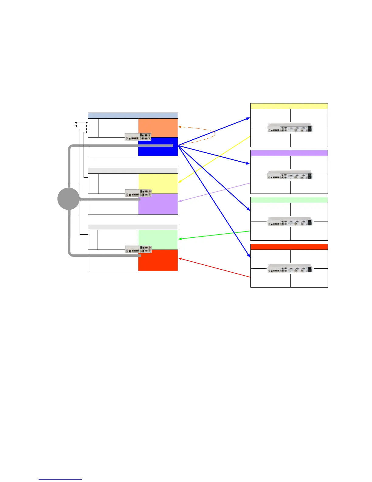
3.10.3. AUPC Point-to-Multipoint Mode
The AUPC PtMP function requires at least a 500 baud data channel between the hub site and each
remote site in order to operate. This data channel will be an in-band channel in the outbound carrier
and in each of the inbound carriers from the remote sites. The normal method for setting up AUPC
PtMP link is to use the built in MCC to provide the necessary communications link.
NOTE: AUPC PtMP requires the use of the E7 interface in the M7 modems within the PtMP network.
Figure 3-54 Point-to-Multipoint AUPC configuration for a four (4) site network
3.10.3.1. AUPC PtMP Mode Setup Guide
Assume a working link between A and any number of sites (N) without any multiplexers or AUPC
enabled and an minimum operating link performance from the remotes of 7.0 dB Eb/No. The AUPC
PtMP setup requires setting up the AUPC parameters in the Hub (Site A) modulator and each
demodulator and setting of the appropriate configuration of each remote site that AUPC is desired.
Figure 3-54 shows a PtMP link between a Hub (Sites A) and four (4) sites numbered Remote 1 4.
At the Hub, there is a single outbound carrier that is received by all of the remote sites and a
designated demodulator set to receive the inbound carrier from each remote site. When AUPC PtMP
mode is configured, the specific demodulator at the hub will monitor the Eb/No performance and send
the information to the local Hub modulator. The Hub modulator will transmit this information to the
specific remote site for transmit power adjustment to maintain the set Eb/No level for the link.
NOTE: The configuration settings in this section are specific to the configuration shown in Figure
3-54. The actual network configuration may be different and will require different settings of the MCC
Send and Rcv addresses at the remote sites and Remote MCC addresses at the Hub site.
Mod
IF AUPC Mode = Enabled
Unit
IP Control Address =
192.168.1.100
Dmd
IF AUPC Remote Path =
Disabled
AUPC Packet
Path
Mod
IF AUPC Mode = Enabled
Intf
MCC Send Address = 1
MCC Rcv Address = 1
Unit
Remote Modem 1
Dmd (option for AUPC)
IF AUPC Remote Path =
Local
Intf
MCC Send Address = 0
MCC Rcv Address = 0
Hub Modulator
Dmd 1
IF AUPC Remote Path
= Out IP Port
IF Remote MCC Address
= 1
Dmd 2
IF AUPC Remote Path
= Out IP Port
IF Remote MCC Address
= 2
Intf
MCC Rcv 1 Address = 0
MCC Rcv 2 Address = 0
Unit
IP Control Address = 192.168.1.101
IP Control M&C Port Number = 9101
IP Control M&C Rmt Path
= 192.168.1.100
Hub Dual Demod A
AUPC Packet
Path
Dmd 1
IF AUPC Remote Path
= Out IP Port
IF Remote MCC Address
= 3
Dmd 2
IF AUPC Remote Path
= Out IP Port
IF Remote MCC Address
= 4
Intf
MCC Rcv 1 Address = 0
MCC Rcv 2 Address = 0
Unit
IP Control Address = 192.168.1.102
IP Control M&C Port Number = 9101
IP Control M&C Rmt Path
= 192.168.1.100
Hub Dual Demod B
Dmd
IF AUPC Remote Path =
Disabled
Mod
IF AUPC Mode = Enabled
Intf
MCC Send Address = 2
MCC Rcv Address = 2
Unit
Remote Modem 2
Dmd
IF AUPC Remote Path =
Disabled
Mod
IF AUPC Mode = Enabled
Intf
MCC Send Address = 3
MCC Rcv Address = 3
Unit
Remote Modem 3
Dmd
IF AUPC Remote Path =
Disabled
Mod
IF AUPC Mode = Enabled
Intf
MCC Send Address = 4
MCC Rcv Address = 4
Unit
Remote Modem 4
E7
Eth
I/O
E7
Eth
I/O
E7
Eth
I/O
P1
P2
P3
P4
P5
P1
P2
P3
P4
P5
P1
P2
P3
P4
P5
AUPC Path
for Remote
Outbound
Control

Table of Contents

Related product manuals