EasyManua.ls Logo

Delta Electronics ASDA-A2 Series - Page 82

Delta Electronics ASDA-A2 Series
583 pages
To Next Page IconTo Next Page
To Next Page IconTo Next Page
To Previous Page IconTo Previous Page
To Previous Page IconTo Previous Page
Loading...
Chapter 3 Connections and Wiring
Revision January 2011 3-41
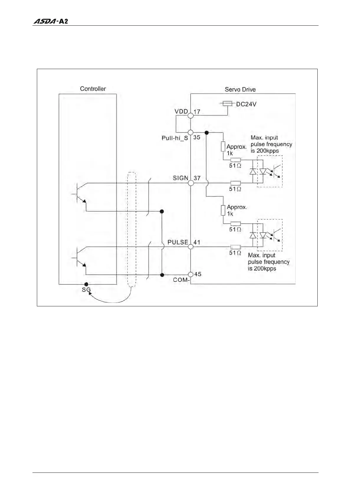
There are two kinds of pulse inputs, Line driver input and Open-collector input. Max.
input pulse frequency of Line-driver input is 500kpps and max. input pulse frequency of
Open-collector input is 200kpps.
C3-1: Pulse input, for the use of internal power supply (Open-collector input)
Call 1(800)985-6929 for Sales
deltaacdrives.com
sales@deltaacdrives.com
Call 1(800)985-6929 for Sales
deltaacdrives.com
sales@deltaacdrives.com

Related product manuals