EasyManua.ls Logo

Delta ASD-M-0721-F - Wiring Method

Delta ASD-M-0721-F
645 pages
To Next Page IconTo Next Page
To Next Page IconTo Next Page
To Previous Page IconTo Previous Page
To Previous Page IconTo Previous Page
Loading...
ASDA-M Chapter 3 Wiring
Revision December, 2014 3-5
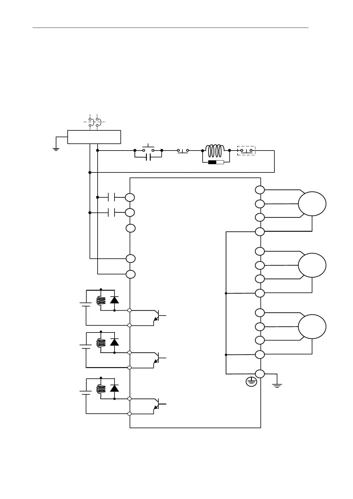
3.1.3 Wiring Method
The wiring method of ASDA-M servo drive is divided into single-phase and three-phase.
In the diagram below, Power On is contact a, Power Off and ALRM_RY are contact b.
MC is the coil of magnetic contactor and self-remaining power and is the contact of main
power circuit.
Wiring Method of Single-phase Power Supply ( suitable for all series)
Servo Drive
L1C
L2C
R
S
T
Noise Filter
MC
SUP
ALRM_RY
Power
On
Power
Off
MC
RS
MCCB
MC
DO3+_X
DO3-_Y
U_X
V_X
W_X
U_Y
V_Y
W_Y
U_Z
V_Z
W_Z
DO3+_Y
DO3+_Z
DO3-_Z
DO3-_X
ALRM_RY
DC24V
ALRM_RY
DC24V
ALRM_RY
DC24V
Motor_X
Motor_Y
Motor_Z

Table of Contents

Related product manuals