EasyManua.ls Logo

DUROMAX MX4500 - CHANGE THE AVR

DUROMAX MX4500
37 pages
Print Icon
To Next Page IconTo Next Page
To Next Page IconTo Next Page
To Previous Page IconTo Previous Page
To Previous Page IconTo Previous Page
Loading...
23
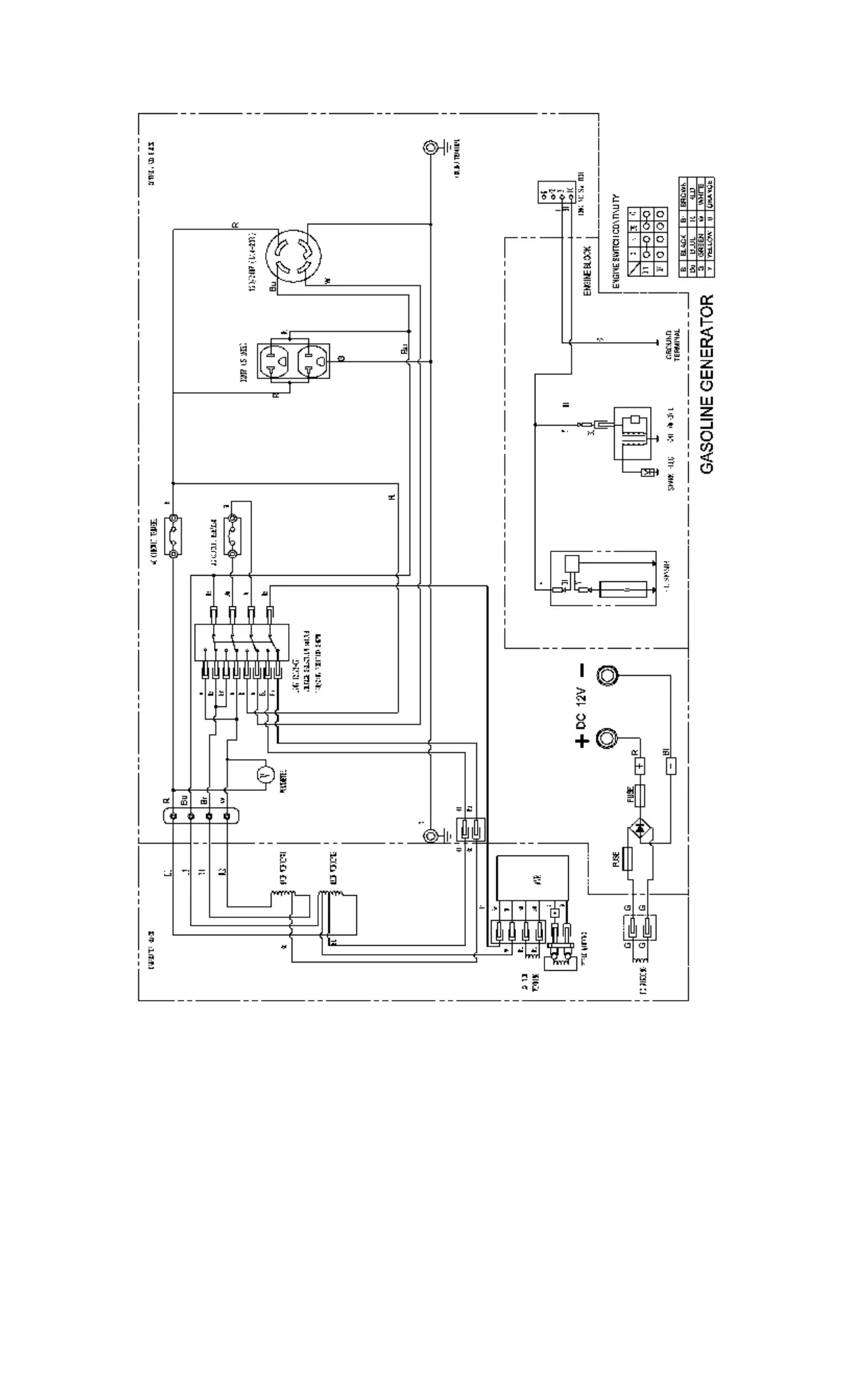
WIRING DIAGRAM (MX4500)

Related product manuals