EasyManua.ls Logo

E-Tech S06-HAE - Hydraulic Schematics for S1012-S1412 HAE Models

E-Tech S06-HAE
110 pages
Print Icon
To Next Page IconTo Next Page
To Next Page IconTo Next Page
To Previous Page IconTo Previous Page
To Previous Page IconTo Previous Page
Loading...
OPERATOR’S MANUAL with Maintenance Information
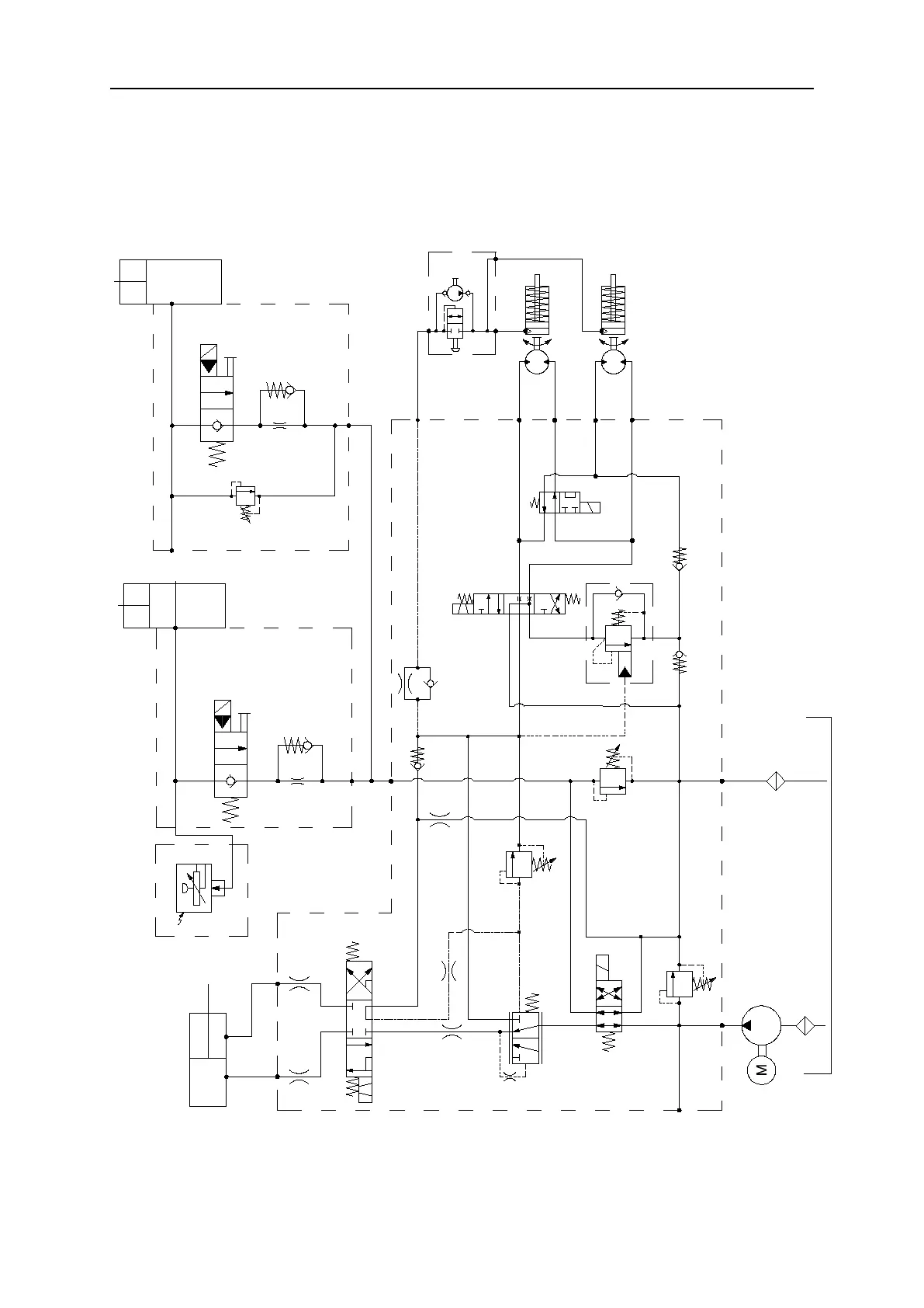
Schematic
93
Hydraulic Schematic
S1012-HAE S1212-HAE S1412-HAE
235bar
SV5
CV3
SV6
CV4
Filter
Pump
D3
D2
D1
D4
IN
A
A
B
B
IN
RV4
Platform loading
(Option)
Lower lift
cylinder
Lower valve
Upper lift
cylinder
Lower valve
Sensor
Hand pump
Motor
Brake
Motor
Brake
SV4
SV3
P
M
T
BRK
L
S2
S1
LB
B
RB
RV3
SV2
RV2
CB1
CV2
CV1
RV1
EC1
ORF7
ORF3
SV1
ORF1
ORF2
ORF5
ORF4
120bar
Tank
Filter
Function valve
Steer cylinder
ORF8
RV2=150bar(JCPT1212HA)
RV2=190bar(JCPT1412HA)
RV2=200bar(JCPT1612HA)
RV2=210bar(JCPT1612HAS)
RV2=150bar(S1012-HAE)
RV2=190bar(S1212-HAE)
RV2=200bar(S1412-HAE)