EasyManua.ls Logo

Electrolux EDW 1003 - Schematics and Diagrams; Circuit Diagram Example

Electrolux EDW 1003
40 pages
Print Icon
To Next Page IconTo Next Page
To Next Page IconTo Next Page
To Previous Page IconTo Previous Page
To Previous Page IconTo Previous Page
Loading...
- 22 -
09.2002 R.K. 599 515 183 EN
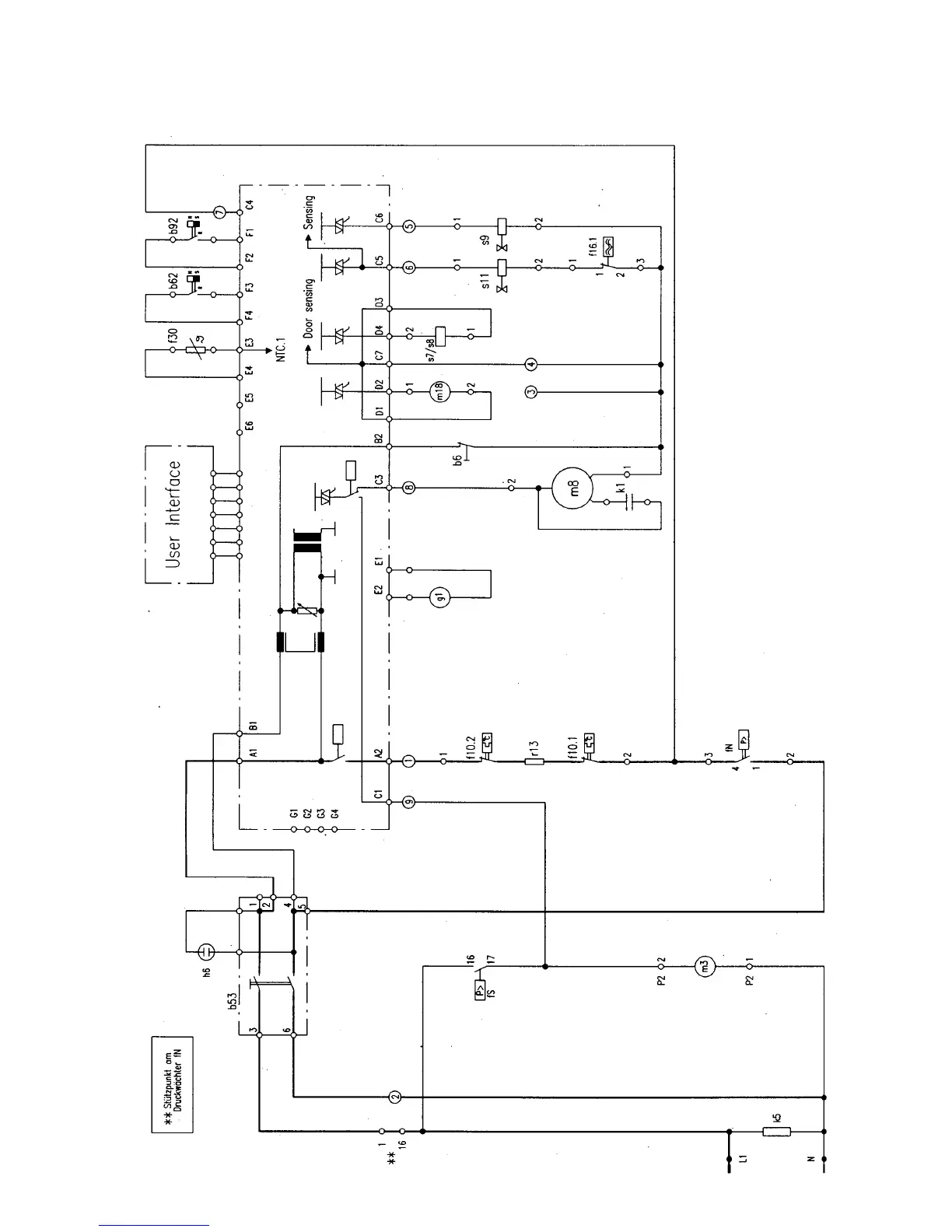
8.1 Stromlaufplan (Beispiel)
8. Schaltpläne
39

Related product manuals