EasyManua.ls Logo

Electrolux PLMV169DCC - Pictorial Diagram

Electrolux PLMV169DCC
52 pages
Print Icon
To Next Page IconTo Next Page
To Next Page IconTo Next Page
To Previous Page IconTo Previous Page
To Previous Page IconTo Previous Page
Loading...
40
PLMV169DCC
6
45
1
2
3
6
45
1
2
3
A
B
C
D
E
F
G
H
A
B
C
D
E
F
G
H
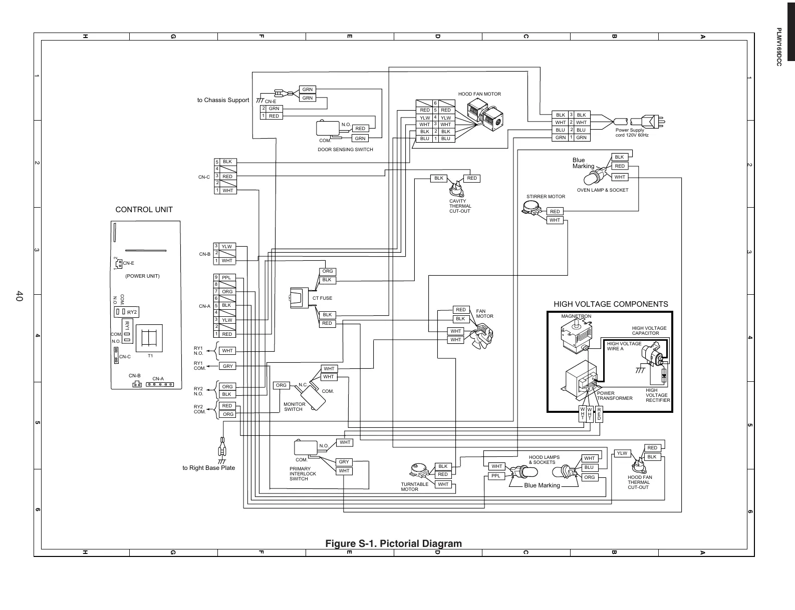
Figure S-1. Pictorial Diagram
HIGH
VOLTAGE
RECTIFIER
HIGH VOLTAGE
CAPACITOR
HIGH VOLTAGE
WIRE A
HIGH VOLTAGE COMPONENTS
CONTROL UNIT
POWER
TRANSFORMER
Power Supply
cord 120V 60Hz
1
2
3
WHT
GRN
BLK
WHT
GRN
BLK
CAVITY
THERMAL
CUT-OUT
WHT
RED
BLK
BLK
ORG
FAN
MOTOR
TURNTABLE
MOTOR
BLU
ORG
WHT
YLW
BLK
WHT
PPL
WHT
RED
HOOD LAMPS
& SOCKETS
Blue
Marking
Blue Marking
OVEN LAMP & SOCKET
to Chassis Support
CN-E
GRY
WHT
WHT
ORG
PRIMARY
INTERLOCK
SWITCH
N.O.
N.C.
COM.
COM.
MONITOR
SWITCH
CT FUSE
GRN
RED
N.O.
COM.
DOOR SENSING SWITCH
CN-C
CN-E
CN-A
RY1
N.O.
RY1
COM.
RY2
N.O.
RY2
COM.
WHT
HOOD FAN MOTOR
STIRRER MOTOR
1
2
3
4
5
6
WHT
RED
YLW
BLU
BLK
WHT
RED
YLW
BLU
BLK
1
2
RED
GRN
1
2
3
4
5
6
7
YLW
ORG
BLK
RED
CN-A
HOOD FAN
THERMAL
CUT-OUT
BLK
WHT
RED
BLK
WHT
GRY
GRN
to Right Base Plate
GRN
1
2
3
YLW
WHT
CN-B
BLK
RED
ORG
BLK RED
WHT
WHT
RED
MAGNETRON
W
H
T
R
E
D
WHT
COM.
COM.
N.O.
N.O.
RY1
RY2
T1
12
(POWER UNIT)
CN-B
RED
9
PPL
8
1
2
3
4
5
BLK
RED
WHT
CN-C
RED
ORG
W
H
T
BLK
2
BLU
BLU
https://appliancetechmanuals.com

Related product manuals