EasyManua.ls Logo

Electrolux Wascator W100 - Page 92

Electrolux Wascator W100
134 pages
Print Icon
To Next Page IconTo Next Page
To Next Page IconTo Next Page
To Previous Page IconTo Previous Page
To Previous Page IconTo Previous Page
Loading...
Service
Manual
12. Function Sequences
12
Type
Page
Edition
13 9010
5
1582
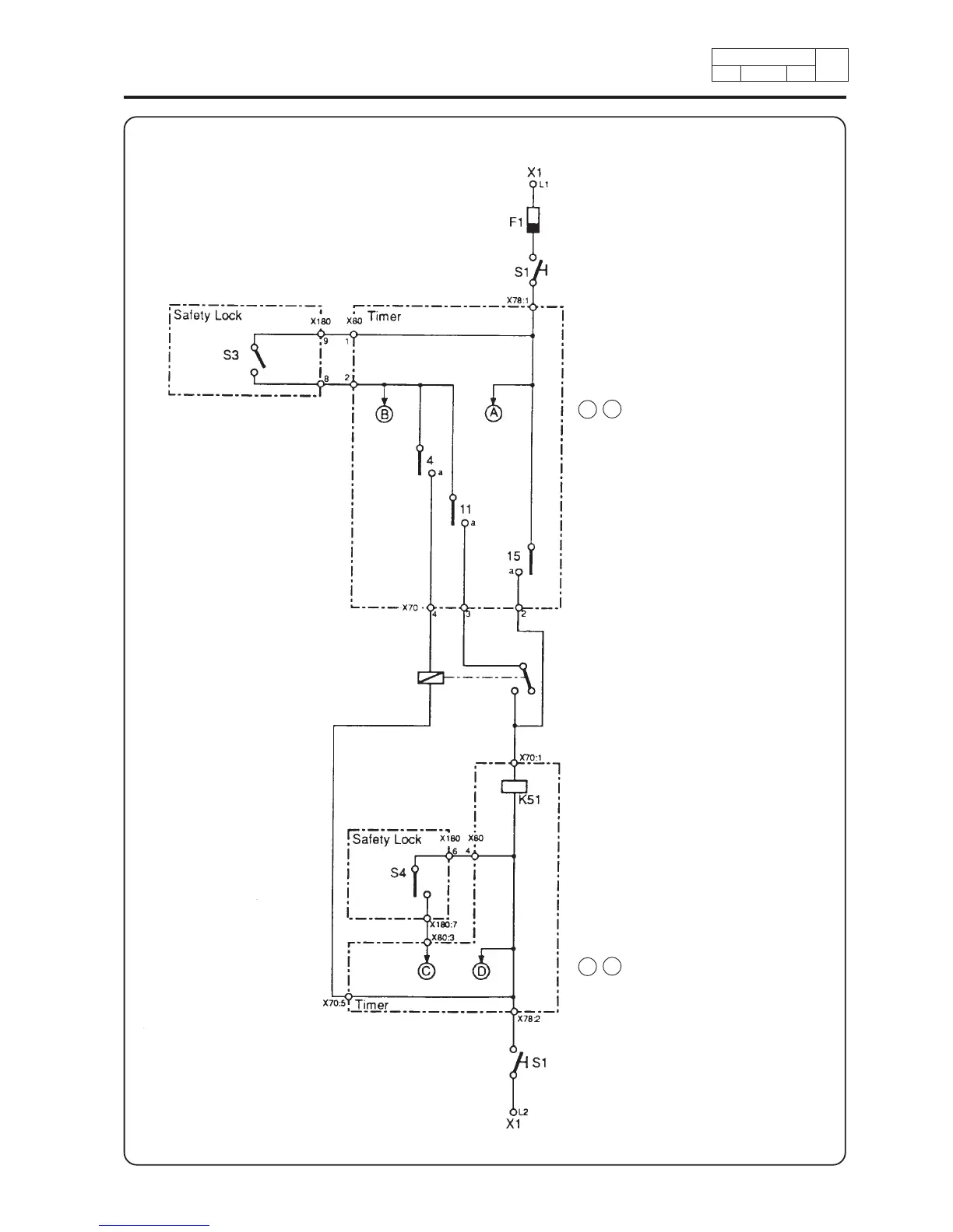
(1) Fuse
(2) Switch On – Off
(3) Switch door
A B : Power supply to other functions
(4) Timer row 4 a
Rapid advance
(5) Timer row 11 a
Start
(6) Timer row 15 a
Rapid advance
(7) Coin meter
(8) Coil for timer advance
(9) Switch Doorlock
C D : Power supply to other functions
(10)Switch On – Off

Table of Contents

Related product manuals